EasyManua.ls Logo

DKS 9210 - 230 VAC, 1-Phase

DKS 9210
57 pages
Print Icon
To Next Page IconTo Next Page
To Next Page IconTo Next Page
To Previous Page IconTo Previous Page
To Previous Page IconTo Previous Page
Loading...
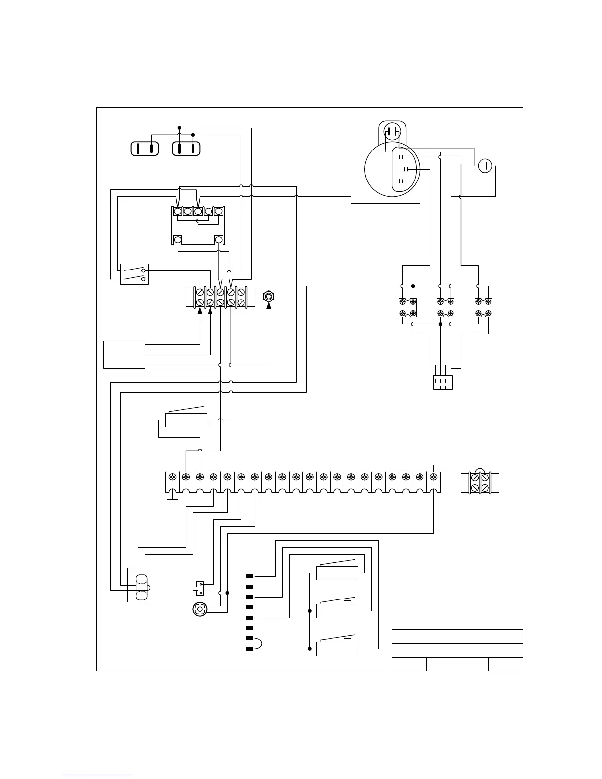
230 VAC, 1-Phase
20 16171819 12131415 11 678910 12345
N.O.COM
INTERLOCK
CURRENT
SENSOR
DOORKING, INC., INGLEWOOD, CA 90301
Title:
Date: Rev.Dwg. No.
P2
1
2
3
4
5
6
7
8
White
Blue
Red
Black
N.O.COM
LIMIT
N.O.COM
MID-STOP
N.O.COM
LIMIT
White
Red
Yellow
White
Red
Black
ALARM
ALARM
RESET
Black
Red
Yellow
Orange
Blue
Blue
P1
115 VAC Convenience
Wiring Diagram Model 9210
230 VAC, 1-Phase
10/05 9210-230-1
A
Blue
White
Red
Yellow
230 VAC
INPUT
Black
30uf
White
Black
1 2 3 4 5
106
White
Black
White
Black
Red
Blue
Red
Blue
Black
Black
Black
Green
Black
Power
Switch
P6
Motor 2600-280
9210-065-H-8-08 Page 51

Table of Contents

Related product manuals