EasyManua.ls Logo

DKS 9210 - 230 VAC, 3-Phase

DKS 9210
57 pages
Print Icon
To Next Page IconTo Next Page
To Next Page IconTo Next Page
To Previous Page IconTo Previous Page
To Previous Page IconTo Previous Page
Loading...
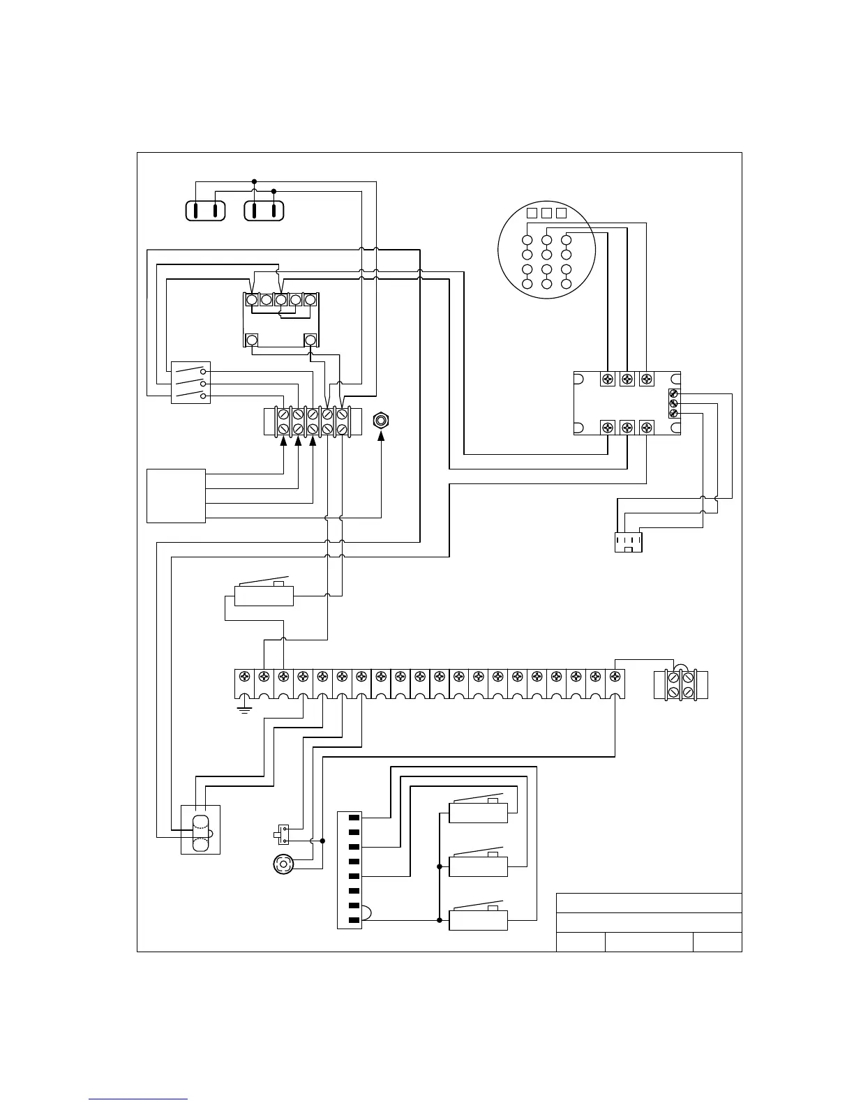
230 VAC, 3-Phase
20 16171819 12131415 11 678910 12345
N.O.COM
INTERLOCK
CURRENT
SENSOR
DOORKING, INC., INGLEWOOD, CA 90301
Title:
Date: Rev.Dwg. No.
P2
1
2
3
4
5
6
7
8
White
Blue
Red
Black
N.O.COM
LIMIT
N.O.COM
MID-STOP
N.O.COM
LIMIT
White
Red
Yellow
White
Red
Black
ALARM
ALARM
RESET
Black
P1
115 VAC Convenience
1 2 3 4 5
106
Black
Black
Blue
Red
A1 B1 C1
A2 B2 C2
D0
D1
D2
White
Blue
Black
Power
Switch
White
Black
White
Black
Blue
Red
White
L1 L2 L3
1 2 3
7 8 9
4 5 6
P4 P5 P6
P6
Black
Blue
Red
Black
Black
Black
Green
Red
Blue
Black
Red
230 VAC
3-Phase
Input
Wire Diagram Model 9210
230 VAC, 3-Phase
10/05 9210-230-3
A
Motor 2600-295
9210-065-H-8-08 Page 53

Table of Contents

Related product manuals