EasyManua.ls Logo

Dunkirk DCBF-125 - Appendix A - Wiring Diagrams

Dunkirk DCBF-125
60 pages
Print Icon
To Next Page IconTo Next Page
To Next Page IconTo Next Page
To Previous Page IconTo Previous Page
To Previous Page IconTo Previous Page
Loading...
57
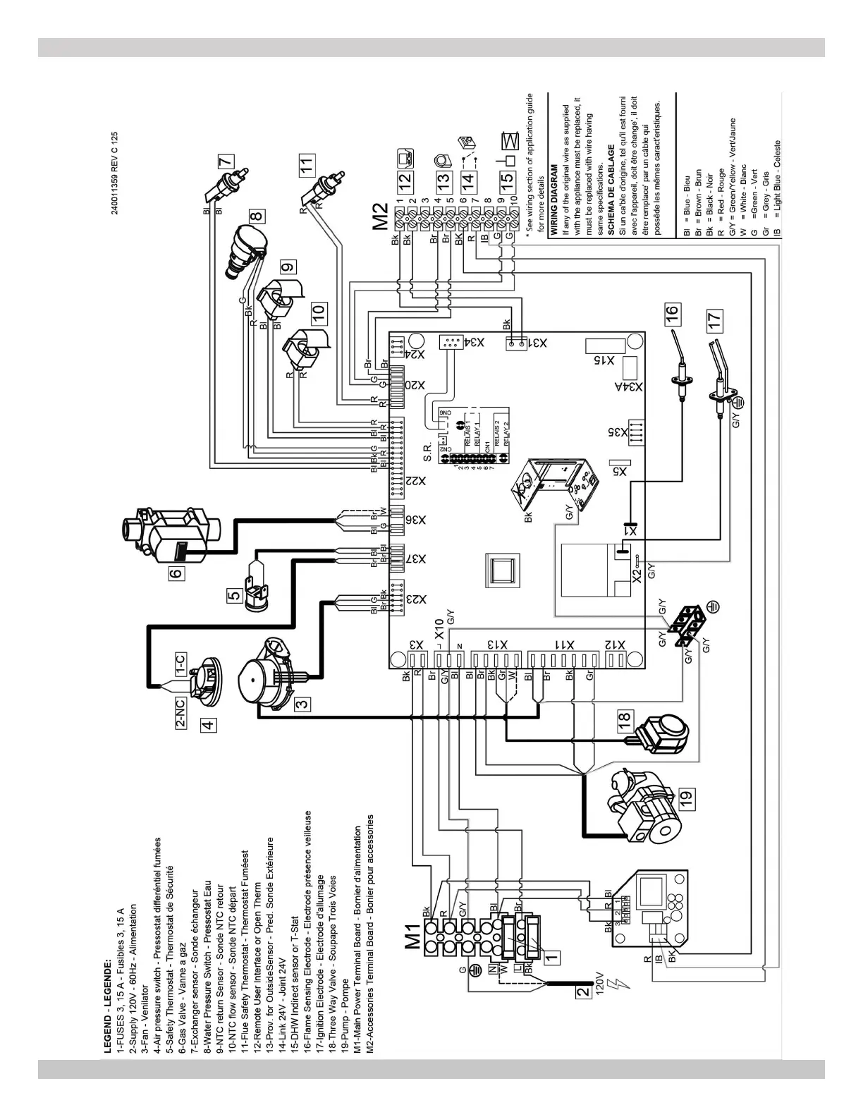
A-1 MODELS 125 - Heat Only
APPENDIX A - WIRING DIAGRAMS
240012564 REV A, [05/15/2019]

Table of Contents

Other manuals for Dunkirk DCBF-125

Related product manuals