EasyManua.ls Logo

EM TEST RDS 200N - Bipolar VDS 200 N Potential Diagram

Default Icon
57 pages
Print Icon
To Next Page IconTo Next Page
To Next Page IconTo Next Page
To Previous Page IconTo Previous Page
To Previous Page IconTo Previous Page
Loading...
EM TEST VDS 200 Series
Manual for Operation V 5.19 54 / 57
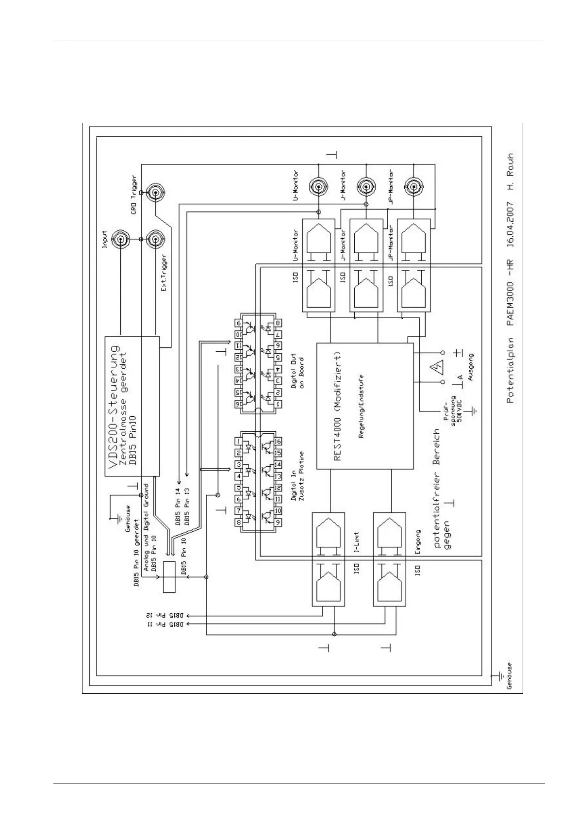
8.4.
Bipolar VDS 200N Potential diagram
VDS200N30.1
VDS200N50.1
VDS200N100.1

Table of Contents

Related product manuals