EasyManua.ls Logo

Goodwe HT Series - Removing the Inverter; Disposing of the Inverter

Goodwe HT Series
59 pages
Print Icon
To Next Page IconTo Next Page
To Next Page IconTo Next Page
To Previous Page IconTo Previous Page
To Previous Page IconTo Previous Page
Loading...
37
User Manual V1.1-2022-07-20
08 System Commissioning
2000-00-00 00:00
2000-00-00 00:00
2000-00-00 00:00
......
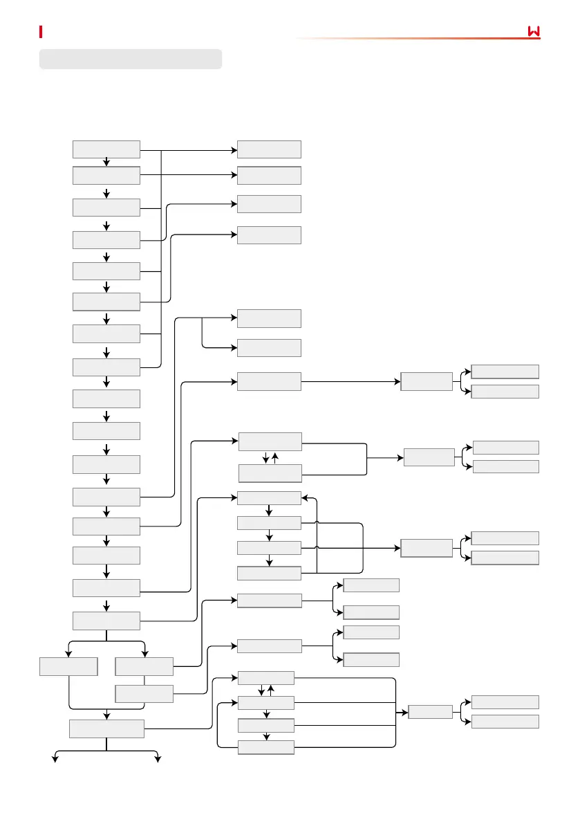
LCD Menu Introduction
This part describes the menu structure, allowing you view inverter information and set
parameters more conveniently.
Grid-tie power generation
Power = XXXXX watts
50Hz grid voltage
Long press for 2s
Short press
Short press
Short press
Short press
Short press
Short press
Short press
Short press
Short press
Short press
Short press
Short press
Short press
Short press
Short press
Short press
Long press for 2s
Long press for 2s
Long press for 2s
Long press for 2s
Wait
Long press for 2s
Long press for 2s
Long press for 2s
Long press for 2s
Long press for 2s
Short press to change the number
Long press for 2s
Long press for 2s
Long press
for 2s
First level menu Second level menu
Daily power generation:
0.0 kWh
Total power generation:
0.0 kWh
Input voltage:
0.0/0.0/0.0/0.0 V
Input Current:
0.0/0.0/0.0/0.0A
Utility voltage:
230/230/230 volts
Output current (A):
0.0/0.0/0.0
Utility frequency:
0.00 Hz
Error history
Power = XXXXX watts
GW***-HT
Power = XXXXX watts
Software version:
V1.XX.XX.XX
Set time
Power = XXXXX watts
Signal strength: 0%
Power = XXXXX watts
Power factor adjustment
Power = XXXXX watts
W/L restart
Power = XXXXX watts
W/L reload
Power = XXXXX watts
Locked
W: 16 S: 0
C: 0
Serial No.:
xxxxxHTUxxxxxxxx
Grid loss
190520 05: 21
50Hz GridDefault
Setting up...
Setting up...
Setting up...
Wi/L restarted
successfully
Wi/L reload
successfully
Wi/L restart failed
Wi/L reload failed
Setting is completed
successfully
Setting is completed
successfully
Setting is completed
successfully
Setup failed
Setup failed
Setup failed
Wi/L restarting
Wi/L reloading
Unregulated
Lagging 0.95
Lagging 0.95
Lagging 0.95
No error
Wait
Wait
Wait
Wait
Wait
Short press to select
"leading" or "lagging"
Short press to select 8 or 9
Short press to select 0 ~ 9
Wait
Wait
Wait
Wait
Short press
Short press
Short press
Short press
DC input
Power = XXXX watts
Reactive power
Power= XXXX watts
Power factor
Power= XXXX watts
Set Language
Long press for 2s
English
Portuguese
Wait
Short press
Setting up...
Setup failed
Setting is completed
successfully

Related product manuals