EasyManua.ls Logo

Graco TI12552a - Page 93

Graco TI12552a
134 pages
Print Icon
To Next Page IconTo Next Page
To Next Page IconTo Next Page
To Previous Page IconTo Previous Page
To Previous Page IconTo Previous Page
Loading...
System Operation
312779E 93
F
IG
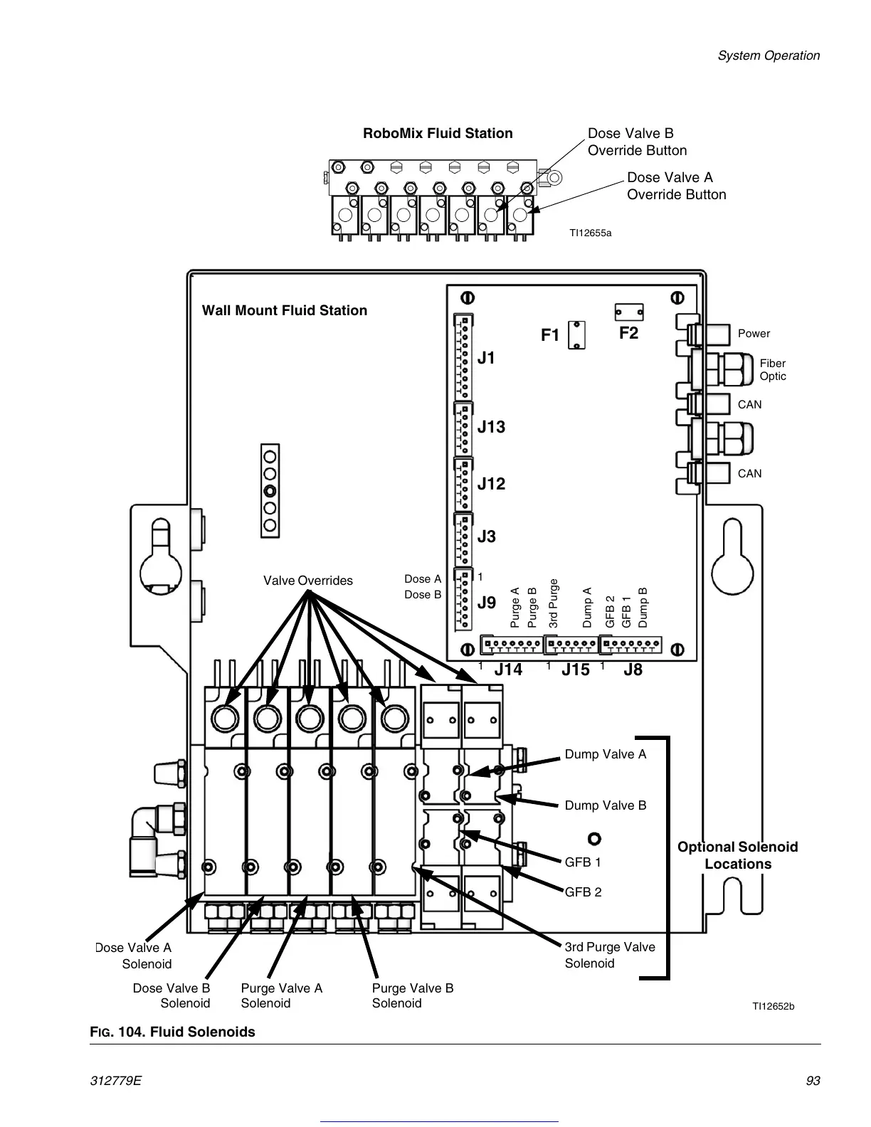
. 104. Fluid Solenoids
TI12655a
RoboMix Fluid Station
Dose Valve A
Override Button
Dose Valve B
Override Button
TI12652b
GFB 1
GFB 2
Dump Valve A
Purge Valve B
Solenoid
Purge Valve A
Solenoid
Dose Valve B
Solenoid
D
ose Valve A
Solenoid
Optional Solenoid
Locations
1
Dose A
Dose B
Purge B
Dump A
3rd Purge
Dump B
GFB 2
GFB 1
Power
Fiber
Optic
CAN
CAN
J1
J13
J12
J3
J9
J14 J15 J8
3rd Purge Valve
Solenoid
Dump Valve B
Valve Overrides
Purge A
11
1
F2
F1
Wall Mount Fluid Station
Get other manuals https://www.bkmanuals.com

Table of Contents

Other manuals for Graco TI12552a

Related product manuals