EasyManua.ls Logo

Labrie Optimizer - Page 61

Labrie Optimizer
81 pages
Print Icon
To Next Page IconTo Next Page
To Next Page IconTo Next Page
To Previous Page IconTo Previous Page
To Previous Page IconTo Previous Page
Loading...
61
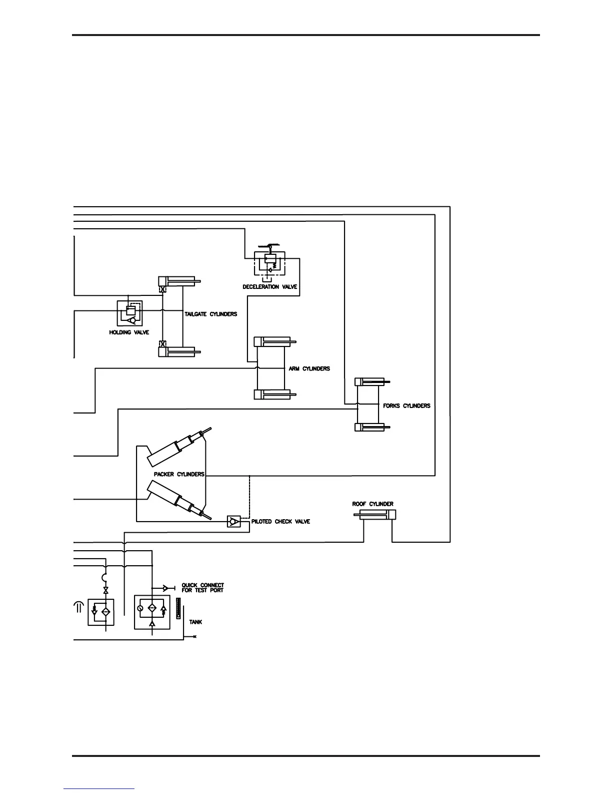
TROUBLESHOOTING
Intentionally left blank

Table of Contents

Related product manuals