EasyManua.ls Logo

Lutron Electronics DW-6195 - 5 Measuring Procedures; 1Φ2 W ( One Phase by Two Wires ) Measurement

Lutron Electronics DW-6195
81 pages
Print Icon
To Next Page IconTo Next Page
To Next Page IconTo Next Page
To Previous Page IconTo Previous Page
To Previous Page IconTo Previous Page
Loading...
5. MEASURING PROCEDURES
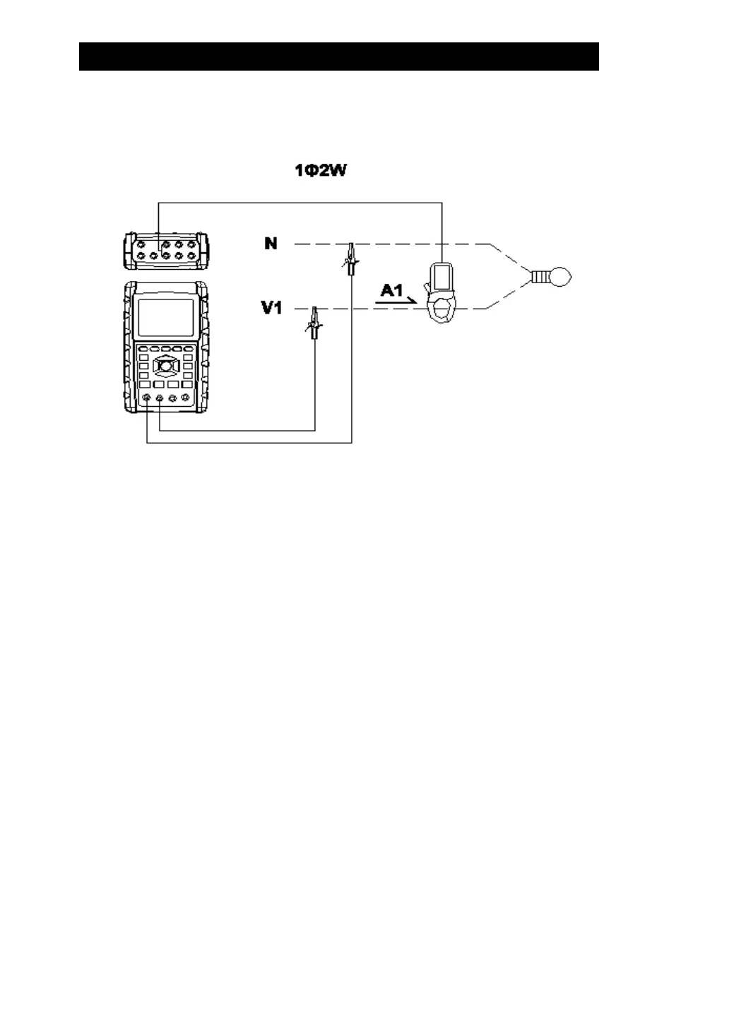
5-1 1Φ2W ( one phase by two wires ) measurement
A : Diagram SCREEN 1 ( 5-1 )
B : Operation Instructions:
B-1 : Power on the instrument by pressing POWER
KEY, and then press 1Φ3Φ KEY to select the 1Φ2W
system, At the time, display will show 1Φ2W connect
diagram approx 4 sec. and the selected name of system
will be appeared on bottom left display of screen 2.
B-2 : Connect the line voltage L1, Vn ( Neutral ) to
V1 and N terminals of the instrument.
B-3:Place the conductor of CP-1201(A1)to A1 as screen 1.
B-4: Connect the output of clamp meter " CP-1200(A1) "
to A1 terminal of the instrument.
B-5: The related measuring factors will be appeared on
display, about the instruction of factor please refer
appendix 1 ( 5-16, page 68 ).
Remark:
During connection ,If want to check connect
Correct or not,please press and hold the "" key, display
will show 1Φ2W connect diagram,when release the "" key
, will back to measurement.
46

Related product manuals