EasyManua.ls Logo

Mastervolt Mass Combi 12/1200-60

Mastervolt Mass Combi 12/1200-60
40 pages
To Next Page IconTo Next Page
To Next Page IconTo Next Page
To Previous Page IconTo Previous Page
To Previous Page IconTo Previous Page
Loading...
INSTALLATION
24 EN / Mass Combi 12/1200-60 & 24/1200-35 / EN
+
+ –
Starter battery
(optional)
Fuse
25A-T
Battery fuse
Combi fuse
Positive battery
terminal
Negative battery
terminal
Second 5A
charger output
L
N
PE
L
N
PE
L
N
PE
+
POWER
DC distribution
AC INPUT
To alternator
c
e
g
h
MASTERBUSREMOTE QRS232
+5A
NEG
TEMP. SENS
BATTERY
1 - 2 - 3 - 4
POS
+
AC output
SHORT BREAK
AC output
POWER
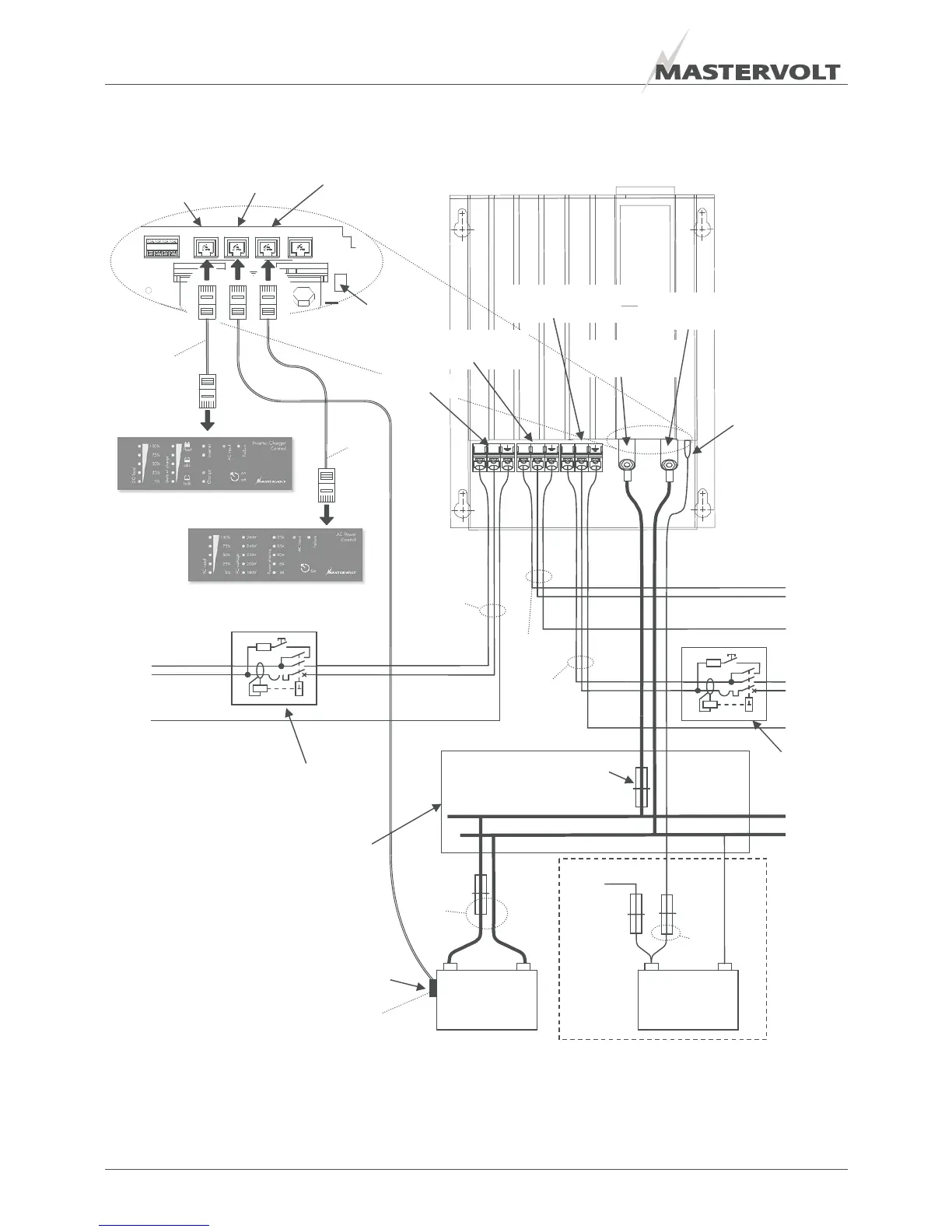
This schematic is to illustrate the general placement of the Mass Combi in a circuit. It is not meant to provide detailed
wiring instructions for any particular electrical installation.
Figure 20: installation drawing for the Mass Combi
+ –
Service
Batteries
Remote
connection
(ICC panel)
Connector for
temperature
sensor
QRS232
connection
Second 5A
charger output
Temperature sensor
AC input
ICC panel
APC panel (optional)
Circuit breaker / RCD
Max. 50Amps
30mA
SHORT
BREAK
RCD
f
d
i
j
Incoming AC source
To AC-loads
OPTIONAL

Table of Contents

Related product manuals