EasyManua.ls Logo

Nibe ACVM 270 - Page 80

Nibe ACVM 270
96 pages
Print Icon
To Next Page IconTo Next Page
To Next Page IconTo Next Page
To Previous Page IconTo Previous Page
To Previous Page IconTo Previous Page
Loading...
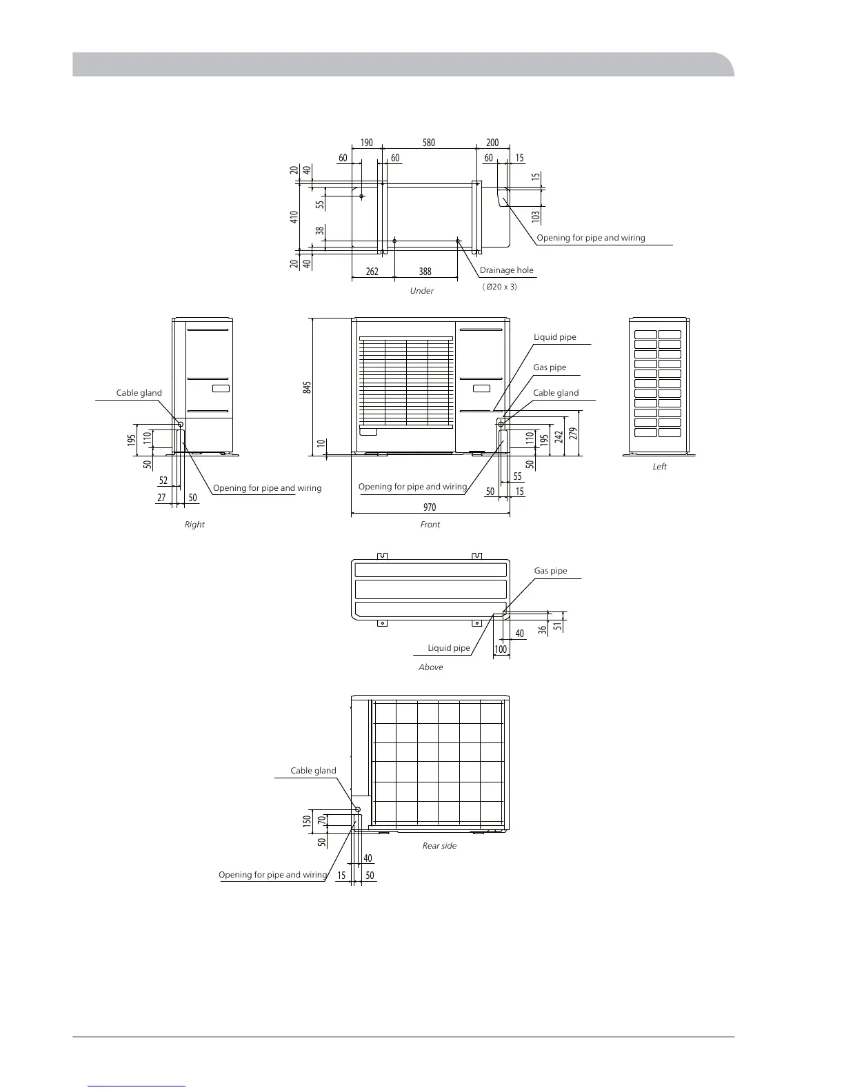
AMS 10-12
51
40
36
100
845
10
110
50
195
242
279
970
50 15
55
4040
410 2020
55
60
388262
38
60
190 580 200
60
15
103 15
50
27
52
11050
195
5015
7050
150
40
Gas pipe
Drain hole
Liquid pipe
Opening for pipe and wiring
Opening for pipe and
wiring
Liquid pipe
Gas pipe
Cable glandCable gland
Opening for pipe
and wiring
Cable gland
Opening for pipe and
wiring
( Ø20 x 3)
Liquid pipe
Gas pipe
Gas pipe
Liquid pipe
Cable gland
Opening for pipe and wiring
Opening for pipe and wiring
Opening for pipe and wiring
Drainage hole
Cable gland
Opening for pipe and wiring
Cable gland
Front
Under
Above
Rear side
Right
Left
NIBE™ SPLIT ACVM 27080
Miscellaneous
Dimensions

Table of Contents

Related product manuals