EasyManua.ls Logo

Panasonic KX-FT982LS-B - Page 47

Panasonic KX-FT982LS-B
194 pages
Print Icon
To Next Page IconTo Next Page
To Next Page IconTo Next Page
To Previous Page IconTo Previous Page
To Previous Page IconTo Previous Page
Loading...
47
KX-FT982LS-B / KX-FT984LS-B / KX-FT988LS-B
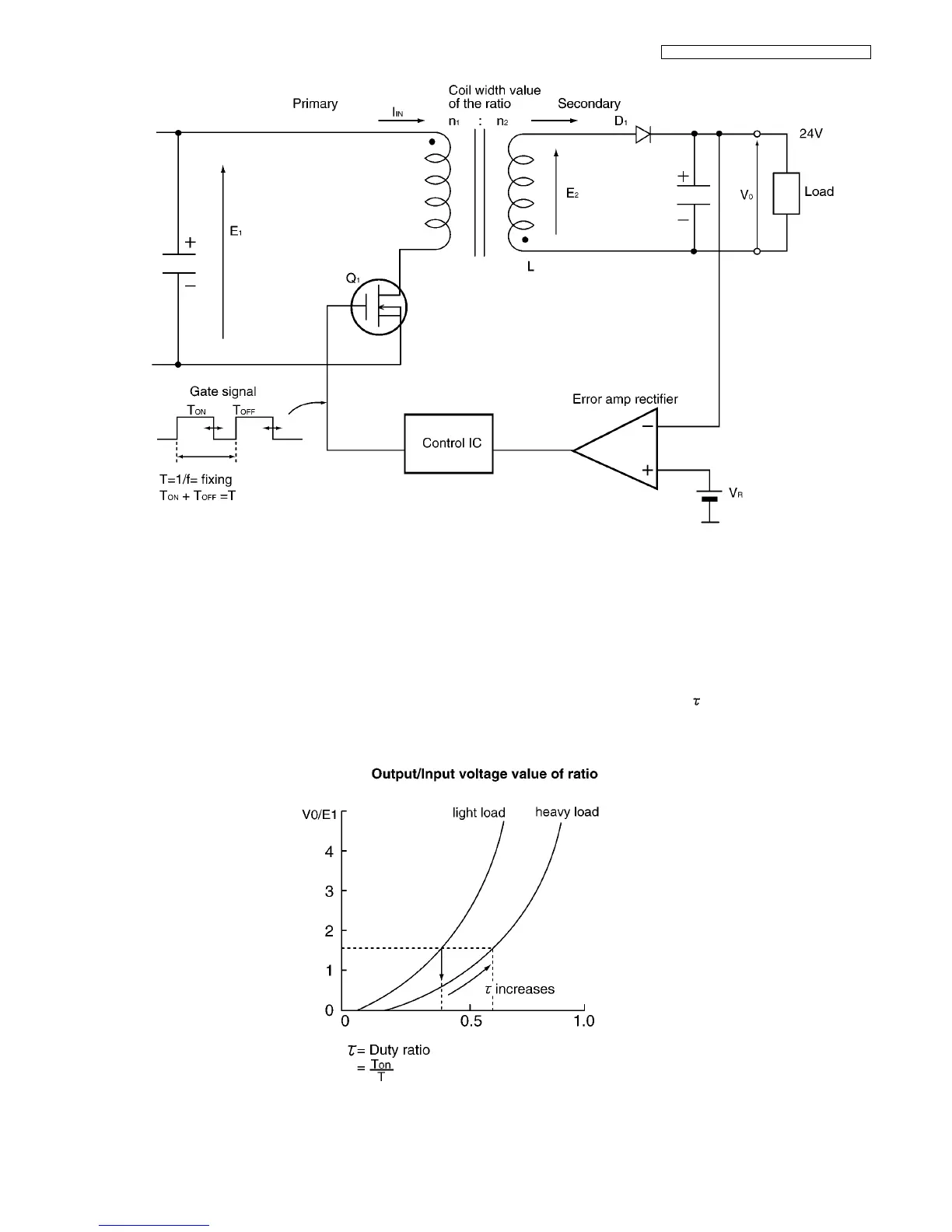
The following is an overview of how the power supply unit is controlled.
The control method of this power supply unit is pulse width modulation.
When Q
1
is ON, the energy is charged in the transfer primary coil according to E
1
. When Q
1
is OFF, the energy is output from the
secondary transfer as follows.
L D
1
Load L
Then the power is supplied to the Load. When Q
1
is ON, power is not output from the secondary side. The output voltage is fed
back in the control IC according to the error amp rectifier. Then depending on how T
ON
is controlled, stabilization occurs. Also,
when the current load becomes too large, in order to decrease the voltage output, the increase in is controlled and the output
voltage is stabilized.
Therefore, basically the timing: Ton/Toff of Q1 controls the output voltage.

Table of Contents