EasyManua.ls Logo

Panasonic KX-FT982LS-B - Page 89

Panasonic KX-FT982LS-B
194 pages
Print Icon
To Next Page IconTo Next Page
To Next Page IconTo Next Page
To Previous Page IconTo Previous Page
To Previous Page IconTo Previous Page
Loading...
89
KX-FT982LS-B / KX-FT984LS-B / KX-FT988LS-B
12.3.3.1.5. The unit can copy, but cannot either transmit/receive long distance or interna-
tional communications
The following two causes can be considered for this symptom.
Cause 1:
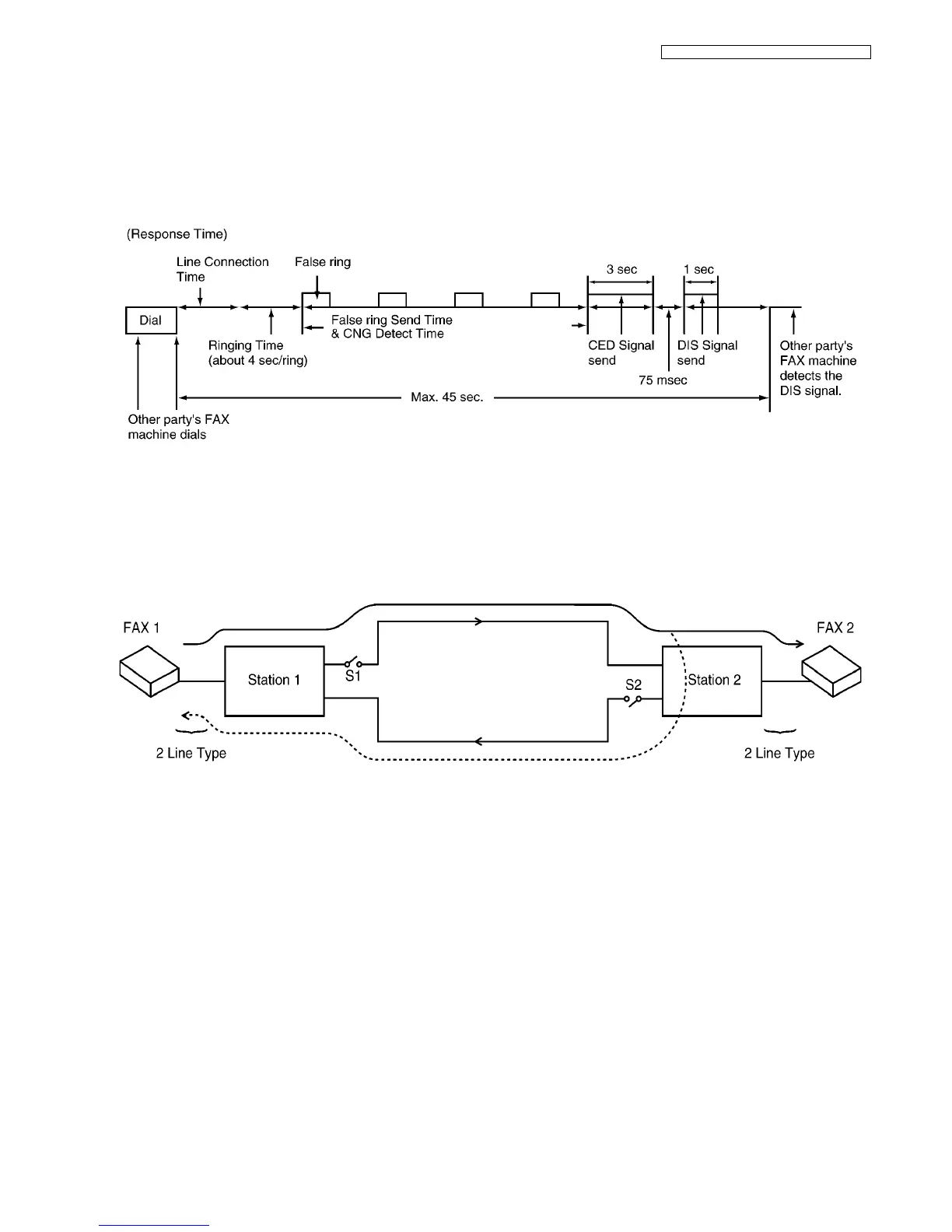
The other party is executing automatic dialing, the call has been received by this unit, and the CED or DIS signal response time
is too long. (In most cases, this unit detects the CNG signal and can respond to CED or DIS.) (According to the ITU-T standard,
the communication procedure is cancelled when there is no response from the other party within 35 sec, so that the other party
releases the line.)
(Cause and Countermeasure)
As shown in the chart above, the total handshaking time must be reduced, but because of the long distance connection and link-
ing of several stations, the line connection time cannot be reduced. Accordingly, the following countermeasures should be tried.
(A)... As the 45 sec. count is started directly after dialing or directly after the START button has been pressed for models with a
START button, the other party should be called manually, if possible. Another possibility is entering two pauses at the end of the
auto dial number on the transmission side. Then the count start time can be delayed for 2 pauses (about 10 sec.).
Cause 2:
Erroneous detection because of an echo or an echo canceler.
(Echo/Echo Canceler)
The signal from FAX1 reaches FAX2 via stations 1 and 2, but the reflection signal at station 2 also returns via station 1 (echo).
As the distance between station 1 and station 2 is far, the echo returns to FAX 1 at a max of 600 msec after transmission. There
is a possibility that this signal is detected erroneously as the signal from FAX2. For a normal call, there is also a possibility that
the echo of their own voice will make the call difficult to understand. For this reason, each station (station 1 and station 2)
attaches echo cancelers (S1 and S2) for international lines or long distance lines. For the echo canceler, the level of the trans-
mission signal from FAX 1 is compared with the level of the reception signal from FAX2. When the transmission signal is larger,
S1 is closed while S2 is opened when it is smaller. In other words, for transmission from FAX1, S1 is closed and S2 is open, so
that the echo does not return to FAX1.

Table of Contents