EasyManua.ls Logo

PIAGGIO B 250 - Page 82

PIAGGIO B 250
336 pages
Print Icon
To Next Page IconTo Next Page
To Next Page IconTo Next Page
To Previous Page IconTo Previous Page
To Previous Page IconTo Previous Page
Loading...
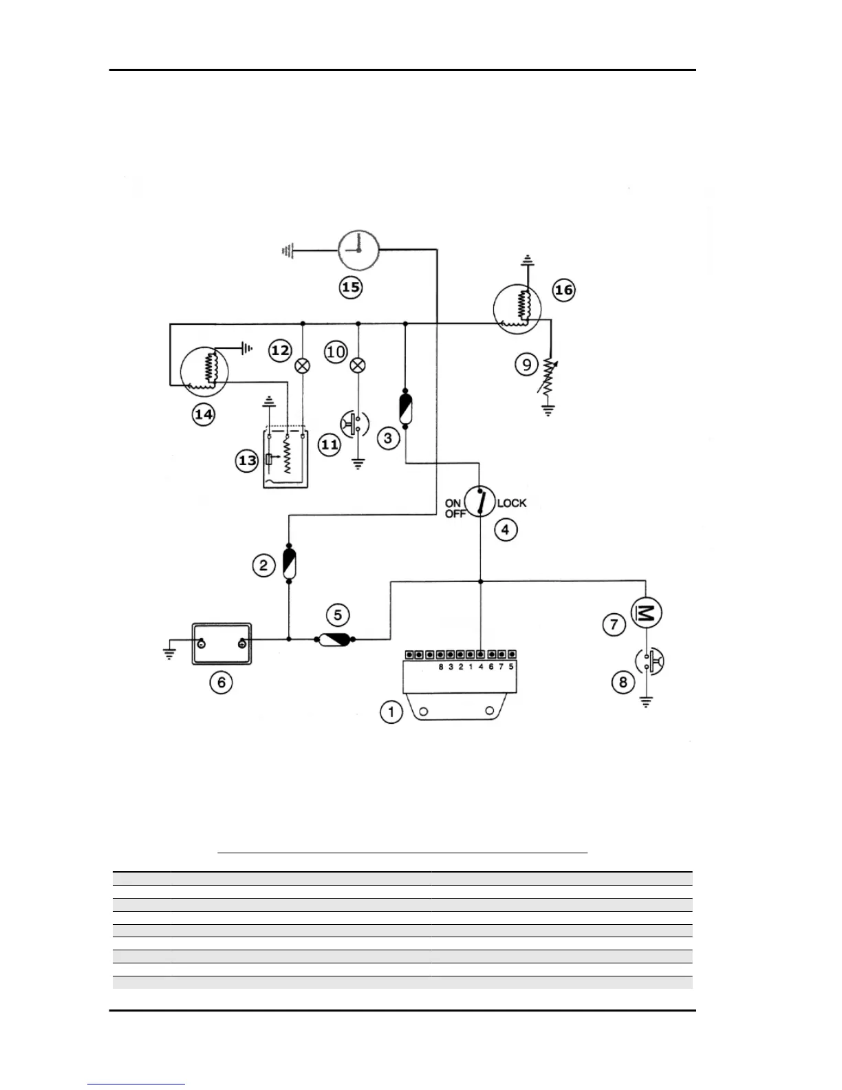
Level indicators and enable signals section
LEVEL INDICATORS AND ENABLE SIGNALS SECTION
Specification
Desc./Quantity
1 Electronic ignition device
2 Fuse 4A (N° 5)
3 Fuse 7,5A (N°1)
4 Key switch contacts
5 Fuse 15 A (N°7)
6 Battery 12V-12Ah
7 Radiatore electric fan motor
8 Thermal switch for electric fan
9 Thermistor
Electrical system B 125-250
ELE SYS - 82

Related product manuals