EasyManua.ls Logo

ROTORCOMP NK 31 - Screw Compressor Compact Module (Standard Model with Electric Control Unit); Flow Diagram of NK; (Electric Control Unit); Operating Description for NK

ROTORCOMP NK 31
50 pages
Print Icon
To Next Page IconTo Next Page
To Next Page IconTo Next Page
To Previous Page IconTo Previous Page
To Previous Page IconTo Previous Page
Loading...
3.2
[en] 02/2014
Installation and operating manual - NK 31ROTORCOMP VERDICHTER
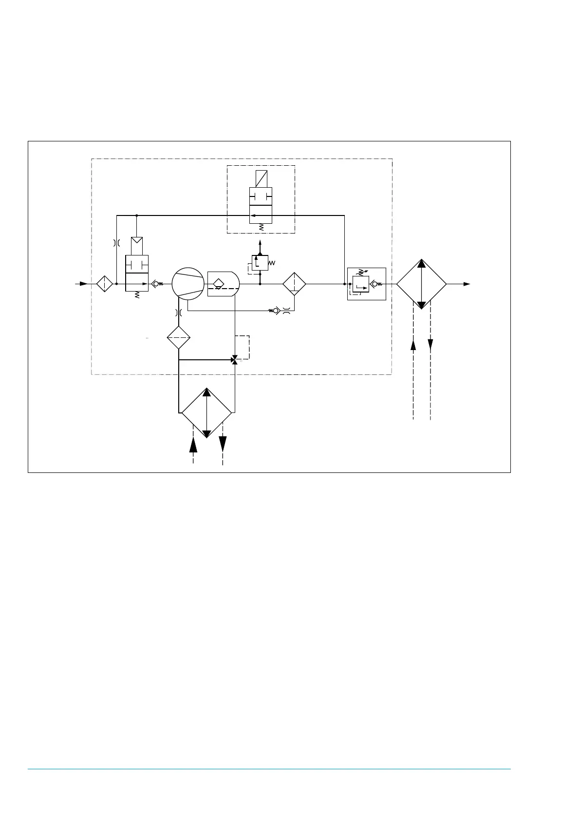
1. Intake lter
2. Intake valve
2.1 No-load nozzle
3. Control unit (electric)
3.1 Solenoid valve
4. Screw compressor
5. Separator tank with pre-separation
6. Fine separator
7. Minimum pressure valve
8. Oil thermostat
9. Oil lter
10. Oil cooler
11. Air after-cooler
12. Non-return valve
13. Safety valve (optional)
2.1
1
2
4
5
3
3.1
13
6
7
11
9
8
10
12
Figure 3-2
3.2 Flow diagram of NK 31
(electric control unit)
3.3 Operating description for NK 31
Screw Compressor Compact Module
(electric)
The ow diagram shows a schematic view of the
operating principle and the arrangement of the
main components of the NK 31 screw compres-
sor module with electrical control unit, regardless
of any other equipment.
3.3.1 Standstill
At standstill the solenoid valve 3.1 is deener-
gized, the relief line is open and the downstream
devices are depressurized. The minimum pres-
sure valve 7 set to approx. 5.5 bar at the factory
is tightly closed. The intake valve 2 is slightly
open at standstill.

Table of Contents