EasyManua.ls Logo

ROTORCOMP NK 31 - Flow Diagram of NK; (START-STOP Controller); Operating Description for NK; Screw Compressor Compact Module (START-STOP Controller)

ROTORCOMP NK 31
50 pages
Print Icon
To Next Page IconTo Next Page
To Next Page IconTo Next Page
To Previous Page IconTo Previous Page
To Previous Page IconTo Previous Page
Loading...
3.7
[en] 02/2014
Installation and operating manual - NK 31
2
8
7
9
3
4
10
5
6
12
11
1
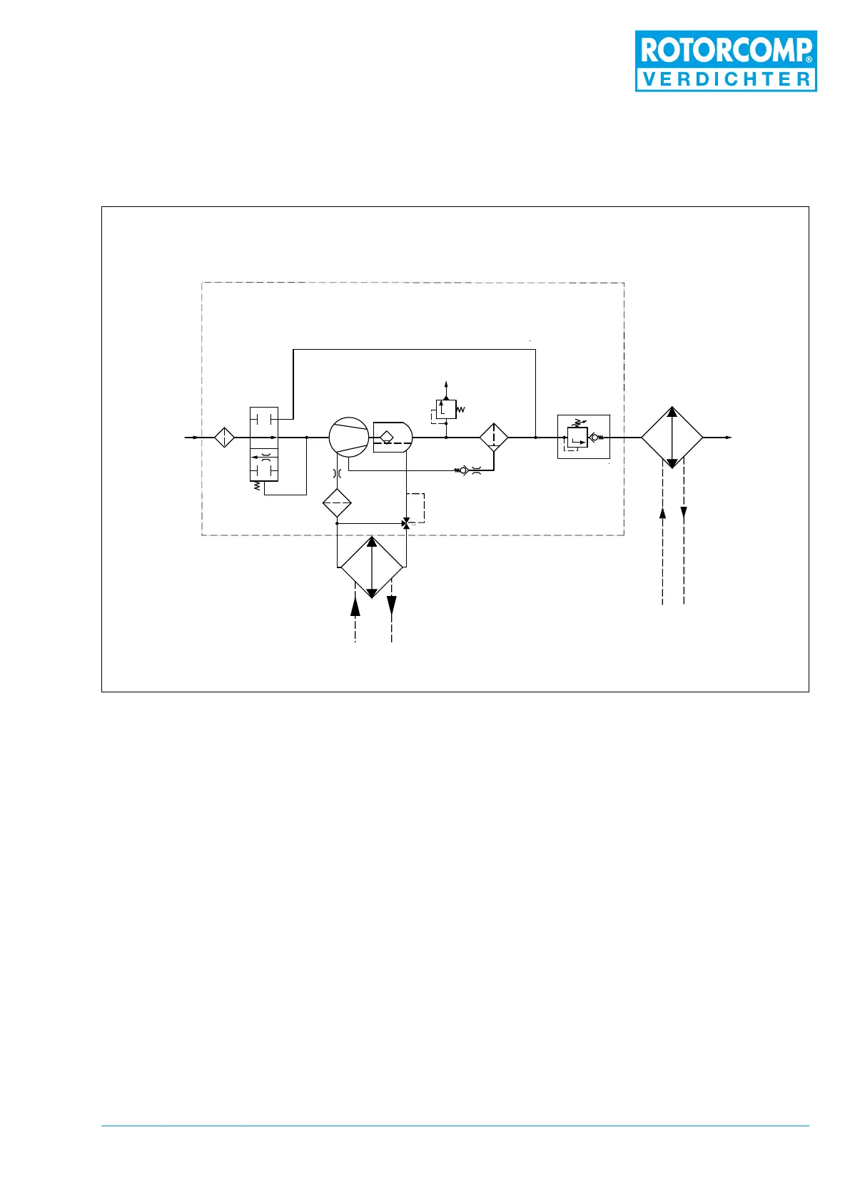
Abbildung 3-5
3.7 Flow diagram of NK 31
(START-STOP controller)
1. Intake lter
2. Intake valve
3. Screw compressor
4. Separator tank with pre-separation
5. Fine separator
6. Minimum pressure valve
7. Oil thermostat
8. Oil lter
9. Oil cooler
10. Air after-cooler
11. Non-return valve
12. Safety valve (optional)
3.8 Operating description for NK 31
Screw Compressor Compact Module
(START-STOP controller)
The ow diagram shows a schematic view of the
operating principle and the arrangement of the
main components of the NK 31 screw compres-
sor module with pneumatic control unit, regard-
less of any other equipment.
In the start-stop controller there is no magnet
control or piston. The start-stop controller func-
tions only mechanically, through the pressure
difference.
3.8.1 Standstill
At standstill the intake valve is slightly open. The
minimum pressure valve 6 is set at 5.5 bar and is
completely closed. The system is depressurized.

Table of Contents