EasyManua.ls Logo

ROTORCOMP NK 31 - Screw Compressor Compact Module (Standard Model with Pneumatic Control Unit); Flow Diagram of NK; (Pneumatic Control Unit); Operating Description for NK

ROTORCOMP NK 31
50 pages
Print Icon
To Next Page IconTo Next Page
To Next Page IconTo Next Page
To Previous Page IconTo Previous Page
To Previous Page IconTo Previous Page
Loading...
3.5
[en] 02/2014
Installation and operating manual - NK 31
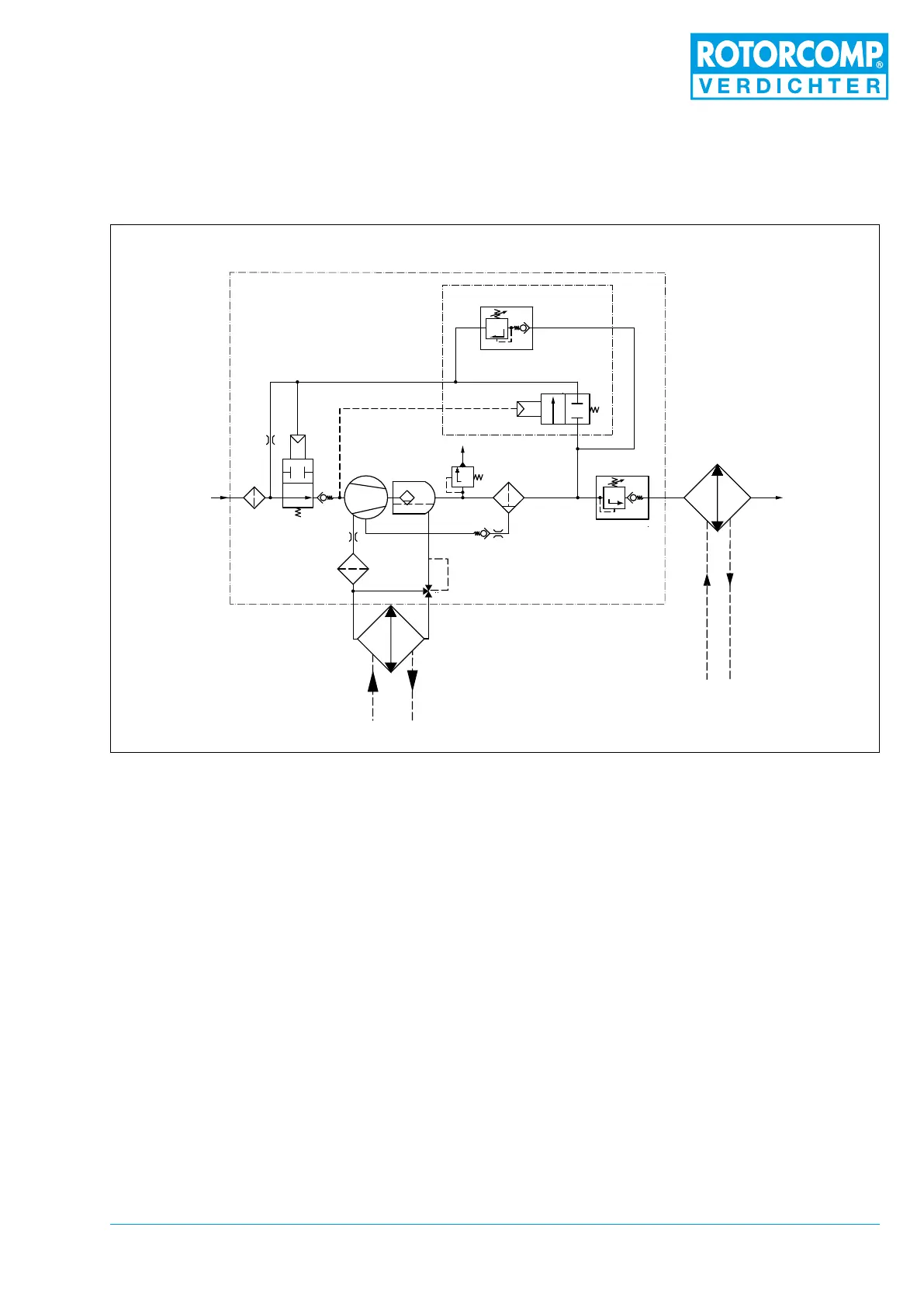
Figure 3-4
3.5 Flow diagram of NK 31
(pneumatic control unit)
3.6 Operating description for NK 31
Screw Compressor Compact Module
(pneumatic)
The ow diagram shows a schematic view of the
operating principle and the arrangement of the
main components of the NK 31 screw compres-
sor module with pneumatic control unit, regard-
less of any other equipment.
3.6.1 Standstill
At a standstill the intake valve 2 and the impulse-
pressure relief valve 3.2 are closed by the spring
pretension. The downstream devices are depres-
surized.
The minimum pressure valve 7 is set to approx. 5
bar at the factory is tightly closed. The propor-
tional regulator 3.1 is set to operating pressure.
2.1
2
9
8
10
4
5
3
3.1
3.2
11
6
7
13
12
1
1. Intake lter
2. Intake valve
2.1 No-load nozzle
3. Control unit (pneumatic)
3.1 Proportional control valve
(positive)
3.2 Impulse-pressure relief valve
4. Screw compressor
5. Separator tank with pre-separation
6. Fine separator
7. Minimum pressure valve
8. Oil thermostat
9. Oil lter
10. Oil cooler
11. Air after-cooler
12. Non-return valve
13. Safety valve (optional)

Table of Contents