EasyManua.ls Logo

Signode BXT3-16 - Electric Diagram; Electrical Schematics

Signode BXT3-16
37 pages
Print Icon
To Next Page IconTo Next Page
To Next Page IconTo Next Page
To Previous Page IconTo Previous Page
To Previous Page IconTo Previous Page
Loading...
33 von 37V 07.17
Service Manual BXT3-13/16/19
ENGLISH
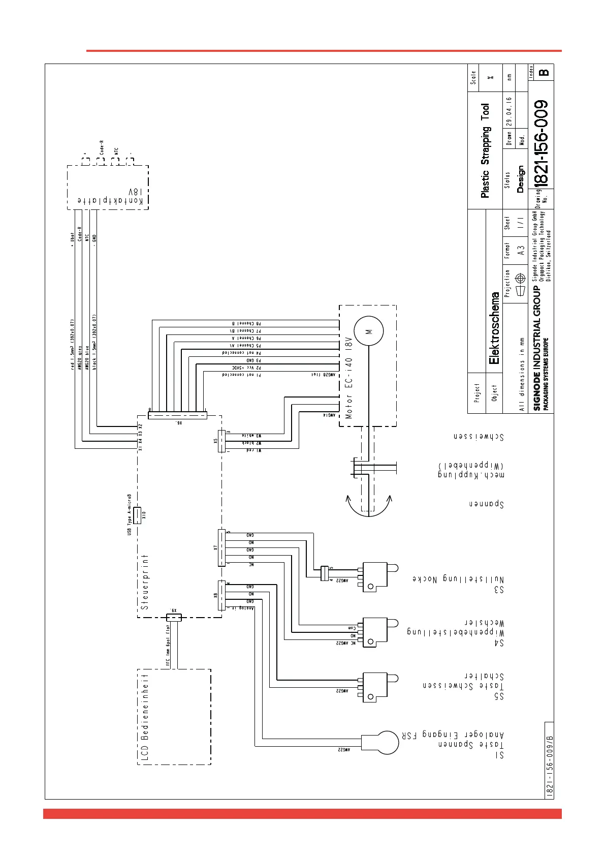
6 Electric diagram
Button Tensioning
Analog input
Button Welding
Switch
Rocker lever position
Changer
Zero position cam
Tensioning
Mech. clutch
(Rocker lever)
Welding
LCD Operating unit Control board
Contact plate 18V

Other manuals for Signode BXT3-16

Related product manuals