EasyManua.ls Logo

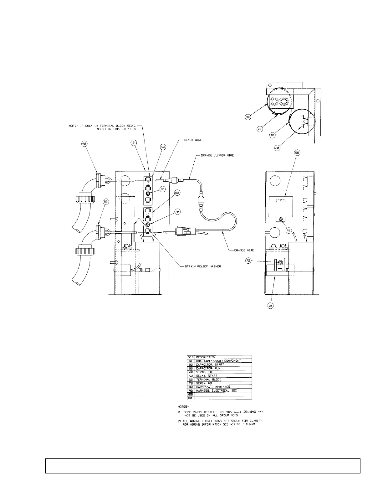
ThermoForma 3771 - Start Kit Component Ident

Default Icon
71 pages
Print Icon
To Next Page IconTo Next Page
To Next Page IconTo Next Page
To Previous Page IconTo Previous Page
To Previous Page IconTo Previous Page
Loading...
GENERAL INFORMATION 17
START KIT Component Identification
If applicable