EasyManua.ls Logo

Toro 74677 - Schaltbilder

Toro 74677
236 pages
Print Icon
To Next Page IconTo Next Page
To Next Page IconTo Next Page
To Previous Page IconTo Previous Page
To Previous Page IconTo Previous Page
Loading...
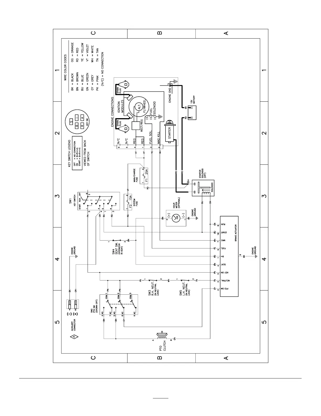
Schaltbilder
g307974
Elektrisches Schaltbild: 139 - 2356 (Rev . A)
58

Table of Contents

Related product manuals