EasyManua.ls Logo

Toro 74677 - Schematics; Electrical Diagram

Toro 74677
236 pages
Print Icon
To Next Page IconTo Next Page
To Next Page IconTo Next Page
To Previous Page IconTo Previous Page
To Previous Page IconTo Previous Page
Loading...
Schematics
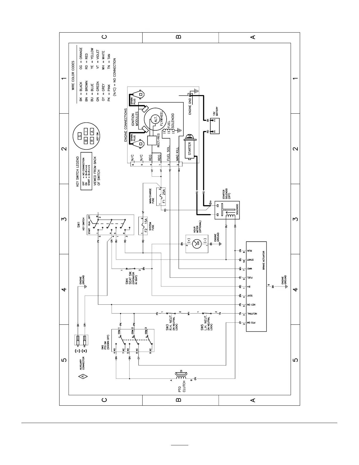
g307974
Electrical Diagram—139–2356 (Rev . A)
53

Table of Contents

Related product manuals