EasyManua.ls Logo

Toro 74677 - Schemas

Toro 74677
236 pages
Print Icon
To Next Page IconTo Next Page
To Next Page IconTo Next Page
To Previous Page IconTo Previous Page
To Previous Page IconTo Previous Page
Loading...
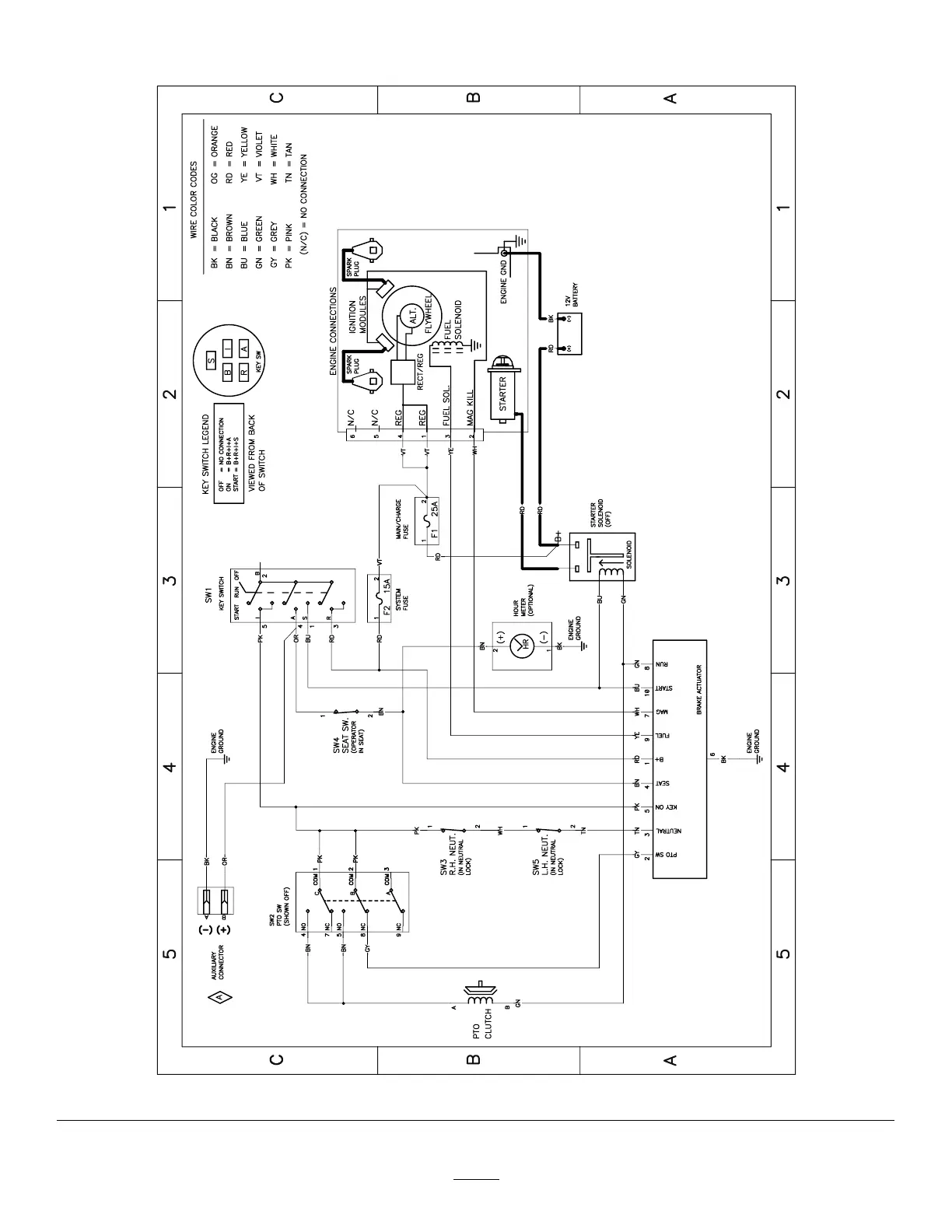
Schema's
g307974
Installatieschema 139–2356 (Rev . A)
56

Table of Contents

Related product manuals