EasyManua.ls Logo

Trident DRYSPELL PLUS 10 - External Dewpoint Control; Purge Economiser

Trident DRYSPELL PLUS 10
70 pages
Print Icon
To Next Page IconTo Next Page
To Next Page IconTo Next Page
To Previous Page IconTo Previous Page
To Previous Page IconTo Previous Page
Loading...
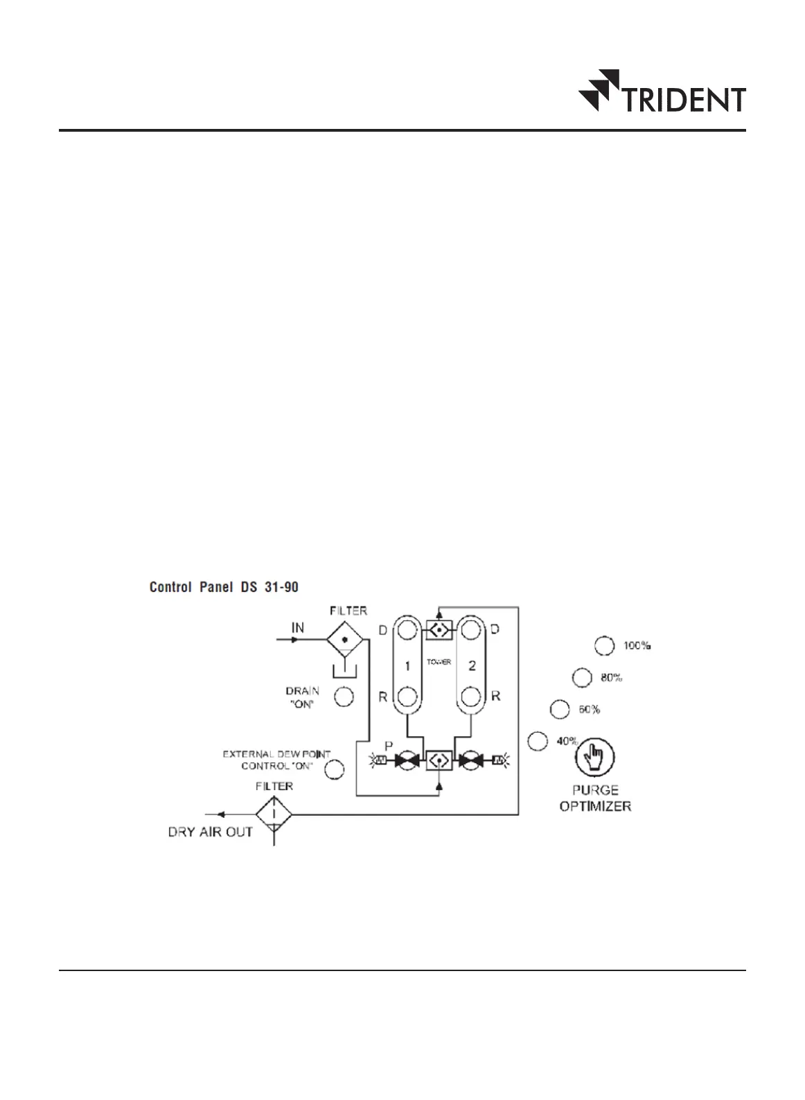
4.2 External dewpoint control
The dryer can be optionally operated under external dewpoint control. In this optional system, a dewpoint meter is fitted
at the outlet of the dryer. The dewpoint meter (1) provides an indication of the dewpoint of the dried air and (2) when
the dewpoint of the dried air increases (this happens when the water vapour content of the dried air increases because
the desiccant is saturated and water vapour cannot be adsorbed any more), it provides a signal to end the cycle. The air
is then diverted to the other tower, which contains dry desiccant. Thus the dewpoint meter allows the moisture loading time
of each desiccant bed to stretch as long as the desiccant absorbs moisture. In general, there is no fixed cycle time of 4
minutes' duration when external dew point control is used. The operating cycle with external dew point control is referred
to as a stretch cycle.
4.3 Purge economiser
In practical situations, the airflow through the dryer is not maintained at the maximum flow value that the equipment is
designed for. The moisture load may also vary. At such times, less purge-air may be required to remove the moisture from
the desiccant in a tower. The amount of purge-air used can be reduced by reducing the regeneration time.
Dryspell dryers feature a purge economising feature that can reduce the amount of purge air used by changing the
regeneration time from the maximum value of 90 seconds. The purge is stopped by the purge economiser after a
preprogrammed duration. However, the cycle time is maintained at 4 minutes.
The regeneration flow can be reduced in steps of 20% from 100% to 40% according to the flow through the dryer or the
moisture load. The purge optimisation option may be selected from the control panel.
Control panel. The control panel is used to adjust the purge optimiser and external dewpoint control settings. The control
panel in models 10, 20, 30, 45 and 60 is different from the panel in models 100, 125, 200, 250, 300 and 375.
Figure 4. Control panel of Dryspell Plus (models 10, 20, 30, 45 and 60)
7

Table of Contents

Related product manuals