EasyManua.ls Logo

VAMP 59 - Page 170

Default Icon
212 pages
Print Icon
To Next Page IconTo Next Page
To Next Page IconTo Next Page
To Previous Page IconTo Previous Page
To Previous Page IconTo Previous Page
Loading...
7.2 Trip circuit supervision
7 Application
Technical description
170
VAMP 24h support phone +358 (0)20 753 3264
VM59.EN001
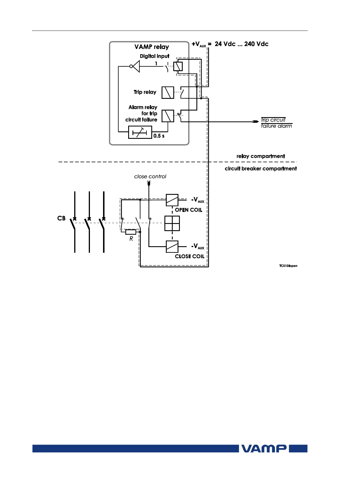
Figure 7.2.1-2 Trip circuit supervision using a single digital input, when the
circuit breaker is in open position.

Table of Contents

Related product manuals