EasyManua.ls Logo

VAMP 59 - Page 42

Default Icon
212 pages
Print Icon
To Next Page IconTo Next Page
To Next Page IconTo Next Page
To Previous Page IconTo Previous Page
To Previous Page IconTo Previous Page
Loading...
1.2 Principles of numerical
protection techniques
1 Introduction
Technical description
42
VAMP 24h support phone +358 (0)20 753 3264
VM59.EN001
Figure 1-3 shows a principle diagram of a single-phase
overcurrent function.
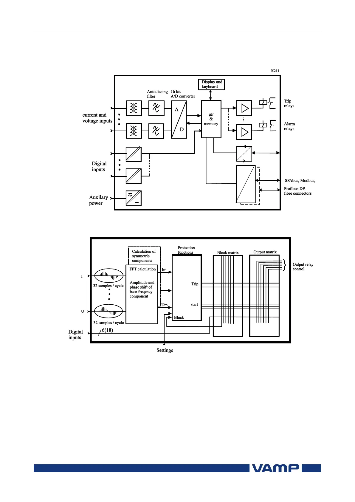
Figure 1-1 Principle block diagram of the VAMP hardware
Figure 1-2 Block diagram of signal processing and protection software

Table of Contents

Related product manuals