EasyManua.ls Logo

Volvo Penta TAMD72P - Page 79

Volvo Penta TAMD72P
108 pages
Print Icon
To Next Page IconTo Next Page
To Next Page IconTo Next Page
To Previous Page IconTo Previous Page
To Previous Page IconTo Previous Page
Loading...
Auxiliary panel
1. Instrument lighting
2. Oil pressure gauge, reverse
gear
3. Turbo charging pressure gauge
4. Connection to instr. light. on
main panel
5. Connection to printed circuit
card on main panel
6. Connection to connector (18)
on main panel
Conversions mm
2
/AWG*
*American Wiring Gauge
mm
2
1.0 1.5 2.5 10 16
AWG 16 (17) 15 (16) 13 7 5
NO = Normally open during operation
The cable run marked with a dashed line is not
supplied by Volvo Penta.
Cable color
BL = Blue OR = Orange
LBL = Light blue R = Red
BN = Brown SB = Black
LBN = Light brown VO = Violet
GN = Green W = White
GR = Gray Y = Yellow
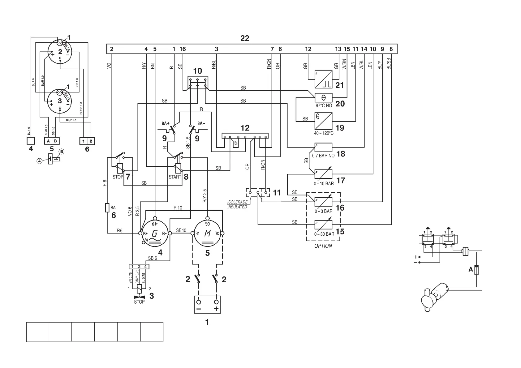
Engine
Note. The components in the wiring diagram
have the same numbers as shown in the key
diagrams on page 61.
1. Battery
2. Main switch
3. Solenoid valve (fuel shut-off valve)
4. Generator (GEN)
5. Starter motor
6. Fuse (8A) for fuel shut-off valve*
7. Stop relay*
8. Starter relay*
9. Semi-automatic fuses (8A)*
10. Ground terminal block*
11. Cable terminals (not used)
12. Connection terminal (not used)
15. Oil pressure sender, reverse gear
16. Pressure sender, turbo pressure
17. Oil pressure sender, engine
18. Oil pressure switch, engine
19. Engine coolant temperature (ECT)
sender
20. Engind coolant temperature (ECT)
switch
21. Engine speed (RPM) sender
22. 16-pin connector*
*Located in the junction box
Suggested connection of oil scavenging
pump (draining and filling)
Cable area 1.5 mm
2
.
A. Fuse (8A/24V, or 15A/12V)

Related product manuals