EasyManua.ls Logo

Volvo Penta TAMD72P - Page 83

Volvo Penta TAMD72P
108 pages
Print Icon
To Next Page IconTo Next Page
To Next Page IconTo Next Page
To Previous Page IconTo Previous Page
To Previous Page IconTo Previous Page
Loading...
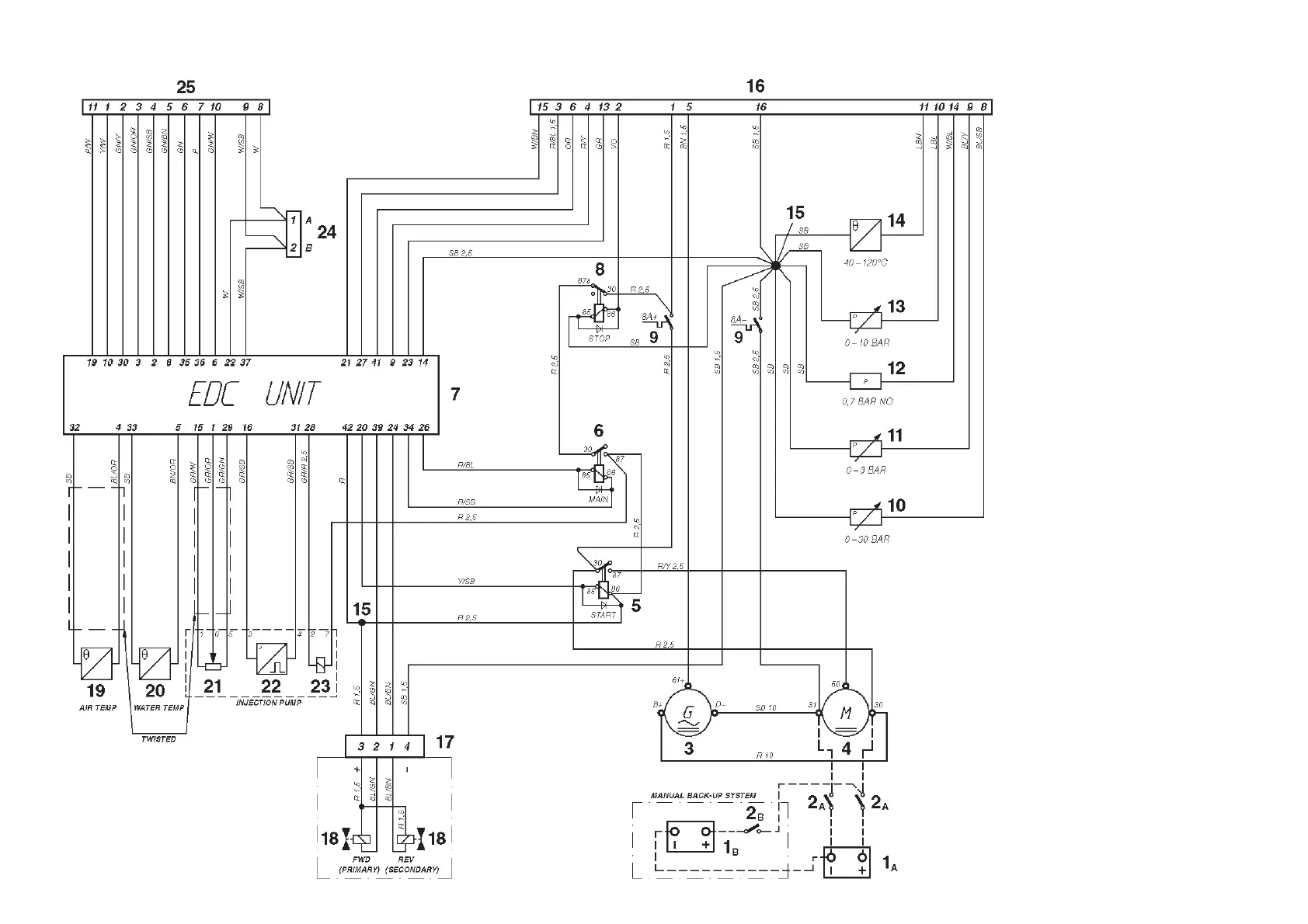
Engine (24V system voltage)
Note. The components in the wiring diagram
have the same numbers as shown in the key
diagrams on page 62.
1
A
. Starter battery
1
B
. Emergency-/auxiliary battery
2
A
. Main switch
2
B
. Main switch for back-up system
3 . Generator (GEN)
4 . Starter motor
5 . Starter relay
6 . Main relay*
7 . Electronic Diesel Control (EDC) control
module box
8 . Stop relay
9 . Semi-automatic fuses (8A)*
10. Oil pressure sender, reverse gear.
11. Pressure sender, turbo pressure
12. Oil pressure switch, engine
13. Oil pressure sender, engine
14. Engine coolant temperature (ECT) sender
15. Joint
16. 16-pin connector, (instrument cable har-
ness)
17. 4-pin connector, (reverse gear)
18. Solenoid (reverse gear with electronic
shifting)
19. Temperature sender, charge air
20. Engine coolant temperature (ECT) send-
er, EDC
21. Position sensor,** control rod
22. Engine speed (RPM) sender
23. Electro-magnetic actuator, EDC**
24. 2-pin connector, data link connector
(DLC)*
25. 16-pin connector, (control)
* Located in the junction box
** Located on the governor
NO = Normally open during operation
Cable color
BL = Blue P = Pink
LBL = Light blue R = Red
BN = Brown SB = Black
LBN = Light brown VO = Violet
GN = Green W = White
GR = Gray Y = Yellow
OR = Orange
Cable areas in mm
2
are noted
after the color codes in the
wiring diagram.
The cable area is 0.5 mm
2
unless
otherwise stated.
The cable run marked with a dashed
line is not supplied by Volvo Penta.

Related product manuals