EasyManua.ls Logo

Volvo Penta TAMD72P - Page 85

Volvo Penta TAMD72P
108 pages
Print Icon
To Next Page IconTo Next Page
To Next Page IconTo Next Page
To Previous Page IconTo Previous Page
To Previous Page IconTo Previous Page
Loading...
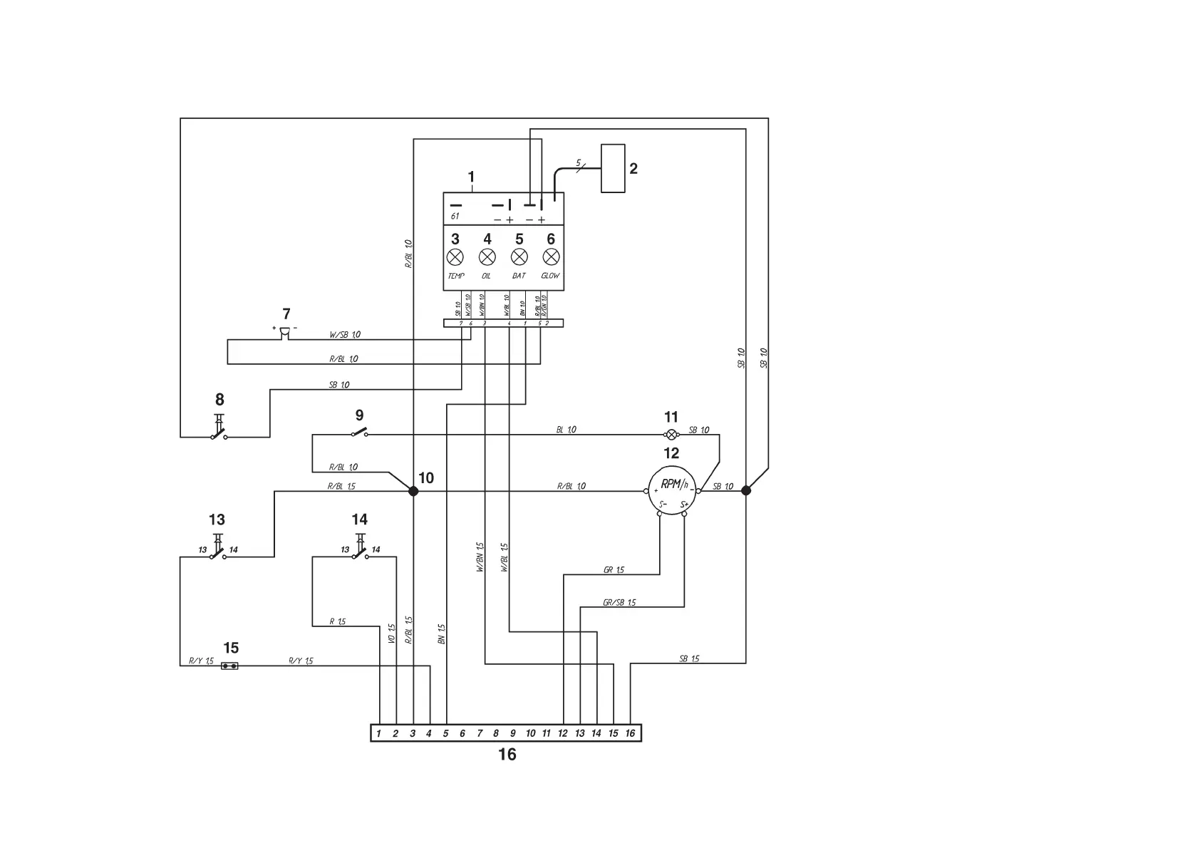
Flying Bridge instrument kit
1. Control module (alarm)
2. Connector for connecting extra
warning display (accessory)
3. Warning light, engine coolant temperature
(ECT)
4. Warning light, oil pressure
5. Warning lamp, charging
6. Control lamp, pre-heating(TAMD71B)
7. Alarm
8. Alarm test/acknowledgement switch
9. Instrument lighting switch
10. Connector (cannot be opened)
11. Instrument lighting
12. Tachometer with built-in hours run meter
13. Start button
14. Stop button
15. Connector for neutral position switch, if fitted
16. 16-pin connector
Cable color
BL = Blue
LBL = Light-blue
BN = Brown
LBN = Light brown
GN = Green
GN = Gray
OR = Orange
R = Red
SB = Black
VO = Violet
W = White
Y = Yellow
Cable areas in mm
2
are noted after the
color codes in the wiring diagrams.

Related product manuals