EasyManua.ls Logo

Westerbeke Universal M3-20B - Wiring Diagram

Westerbeke Universal M3-20B
57 pages
Print Icon
To Next Page IconTo Next Page
To Next Page IconTo Next Page
To Previous Page IconTo Previous Page
To Previous Page IconTo Previous Page
Loading...
r----
'~'-'*
, ,
,
,
~
,
,
'1-"=:'.
~
+
rl
VDC
'="
IillW
DC
ELECTRICAL
SYSTEM
WIRING
DIAGRAM
#39144
-,
,
ADMIRAL
PANEL
CAPTAIN
PANEL
23
b
If!
eUHfS
,
,
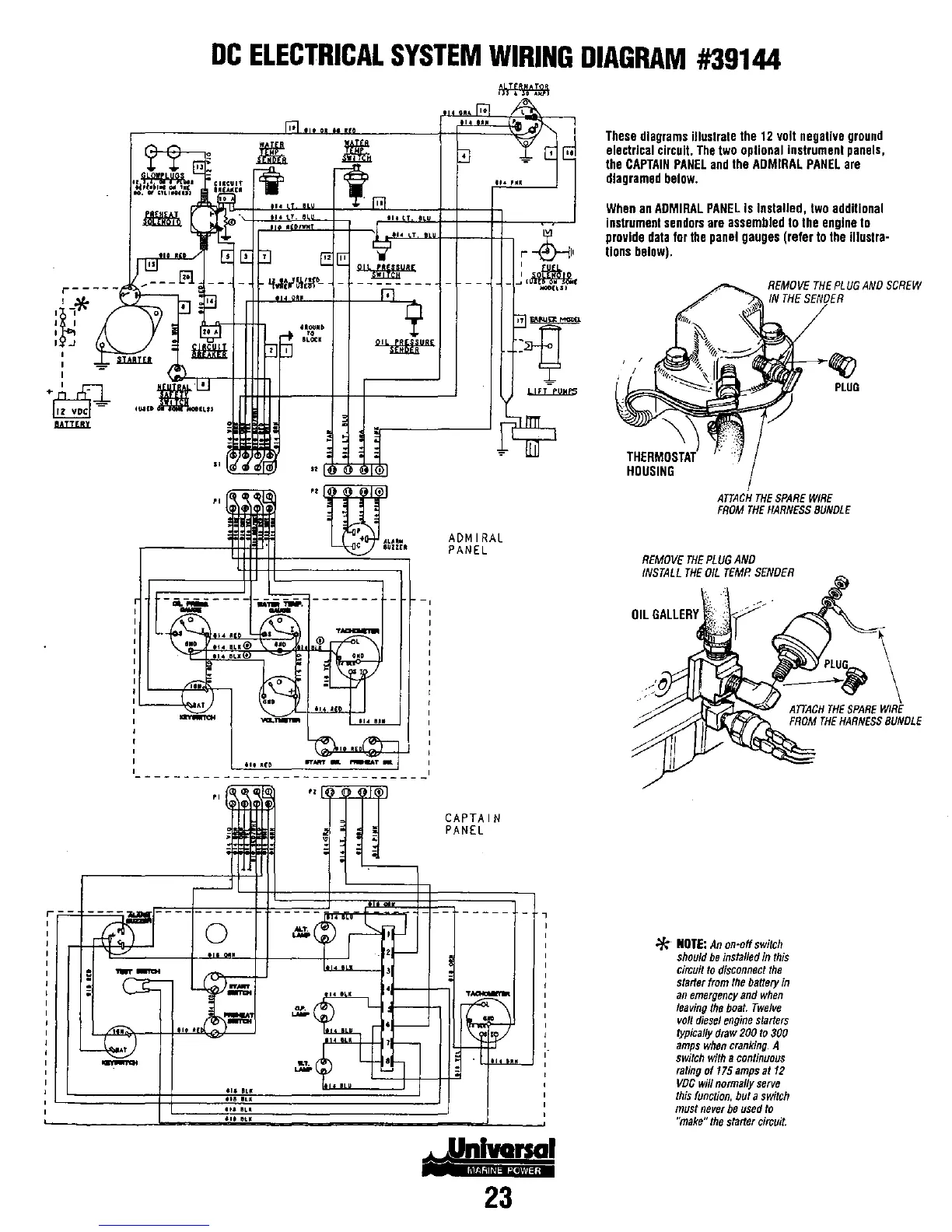
These
diagrams
illustrate
the
12
volt
negative
ground
electrical
circuit.
The
two
oplionallnslrumenl
panels,
the
CAPTAIN
PANEL
and
the
ADMIRAL
PANEL
are
diagramed
below.
When
an
ADMIRAL
PANEL
Is
Installed,
two
additional
Instrument
sendors
are
assembled
10
the
engine
to
provide
data
lor
the
panel
gauges
(refer
to
the
iIIustra·
lions
below).
REMOVE
THE
PLUG
AND
SCREW
IN
THE
SENDER
~
PLUG
ATTACH
THE
SPARE
WIRE
FROM
THE
HARNESS
BUNDLE
REMOVE
THE
PLUG
AND
INSTALL
THE
OIL
TEMP
SENDER
*
NOTE:
An
on-off
switch
should
be
installed
in
this
circuit
to
disconnect
the
starter
from
the
battery
in
an
emergency
and
when
leaving
the
boat.
Twelve
volt
diesel
engine
starters
typically
draw
200
to
300
amps
when
cranking.
A
switch
with
a
continuous
rating
of
175
amps
at
12
vac
will
normally
serve
this
(unction,
but
a
switch
must
never
be
used
to
"make"
the
starter
circuit.

Table of Contents

Related product manuals