EasyManua.ls Logo

YOKOGAWA MC43 - Page 9

YOKOGAWA MC43
44 pages
Print Icon
To Next Page IconTo Next Page
To Next Page IconTo Next Page
To Previous Page IconTo Previous Page
To Previous Page IconTo Previous Page
Loading...
<2. General>
2-3
IM 02M04B01-01EN
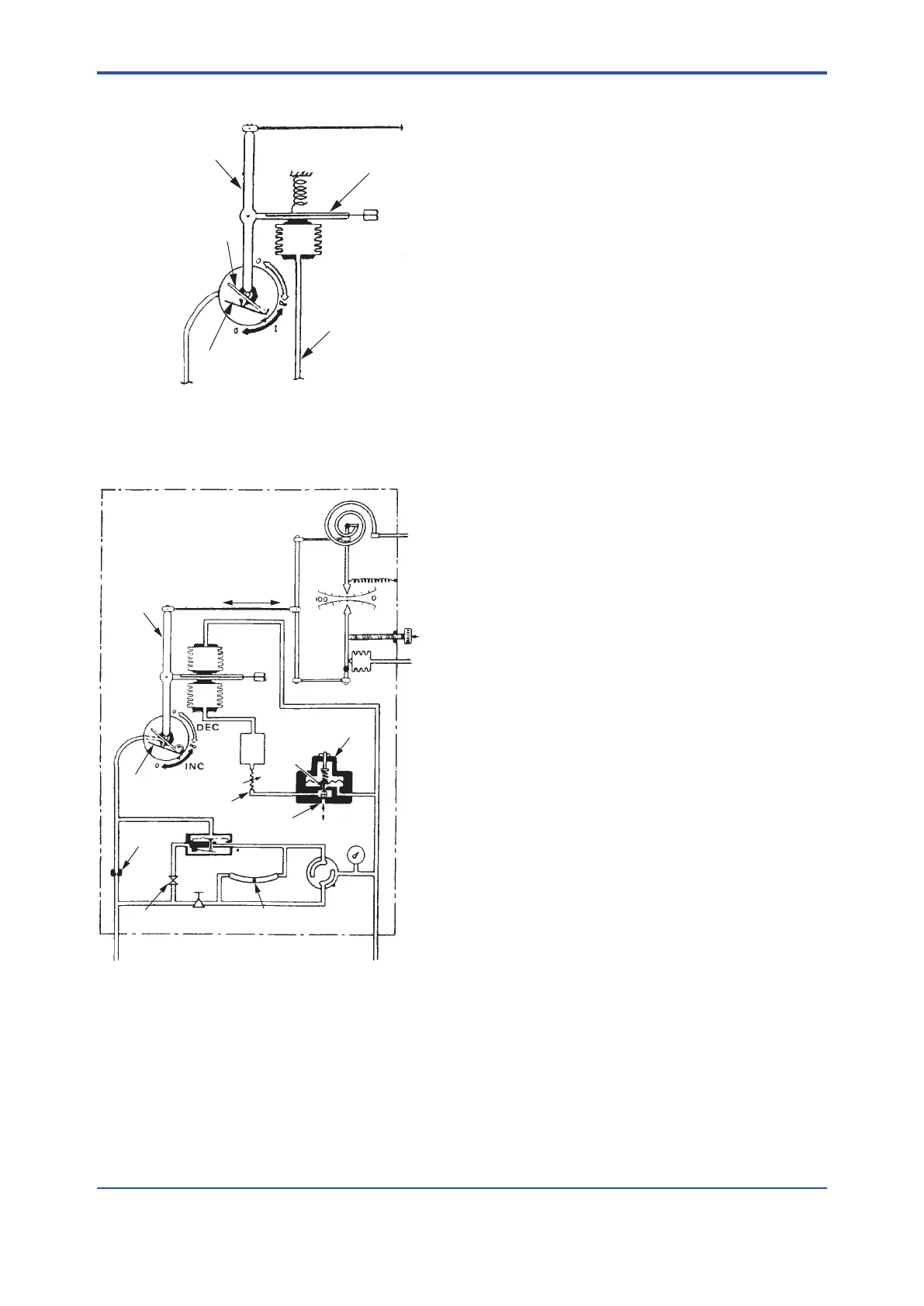
(3)DifferentialGapControl
F0204.ai
Proportioning lever
Flapper nozzle
Flapper
Striker bar
Feedback from
relay output
Feedback bellows
Flat spring
Differential gap control is obtained with positive
feedback.
(4) Batch + Proportional + Integral Control
F0205.ai
Measurement
signal
Local setting
(manual)
Proportional
lever
Deviation
Proportional
bellows
Flat spring
Reset
bellows
Flapper
nozzle
Flapper
Reset restrictor
Restrictor
Pneumatic Amplifier
Shutoff
valve
Regulator
Equalization
indicator
Auto/Manual
switch
Auto
Manual
Air supply
140 kPa (1.4kgf/cm
2
)
Output signal
Batch attachment
switch
Valve A
Valve B
To open air
(atmosphere)
Remote
pneumatic
setting
Figure2.2 MC43withBatchAttachment.
See Figure 2.2. The batch attachment is installed in
the feedback circuit (in front of the reset restrictor)
of the MC43 controller (proportional plus integral
operation). This batch attachment is normally set to
operate when a pneumatic pressure of 1.0 kgf/cm
2
(100 kPa, 1.0 bar, 15 psi) is applied.
When the controller output pressure is 1.0 kgf/cm
2
(100 kPa, 1.0 bar, 15 psi) or less, the diaphragm is
depressed by the spring force. This opens valve
A and closes valve B. Since the Amplier output
pressure passes through valve A in the batch
attachment and is introduced into the reset bellows,
the controller functions as an ordinary proportional
plus reset controller. If the Amplier output pressure
is higher than 1.0 kgf/cm
2
(100 kPa, 1.0 bar, 15
psi), the diaphragm is driven up against the spring
force. This closes valve A and opens valve B. The
Amplier output pressure is shut off at valve A,
and the pneumatic pressure in the reset bellows is
released to the atmosphere from valve B through
the reset restrictor. As a result, the pneumatic
pressure in the reset bellows is 0 kgf/cm
2
(0 kPa,
0 bar, 0 psi). Hence, the controller functions as a
proportional controller.

Related product manuals