EasyManua.ls Logo

Zepro Z3N - Page 46

Zepro Z3N
50 pages
Print Icon
To Next Page IconTo Next Page
To Next Page IconTo Next Page
To Previous Page IconTo Previous Page
To Previous Page IconTo Previous Page
Loading...
46
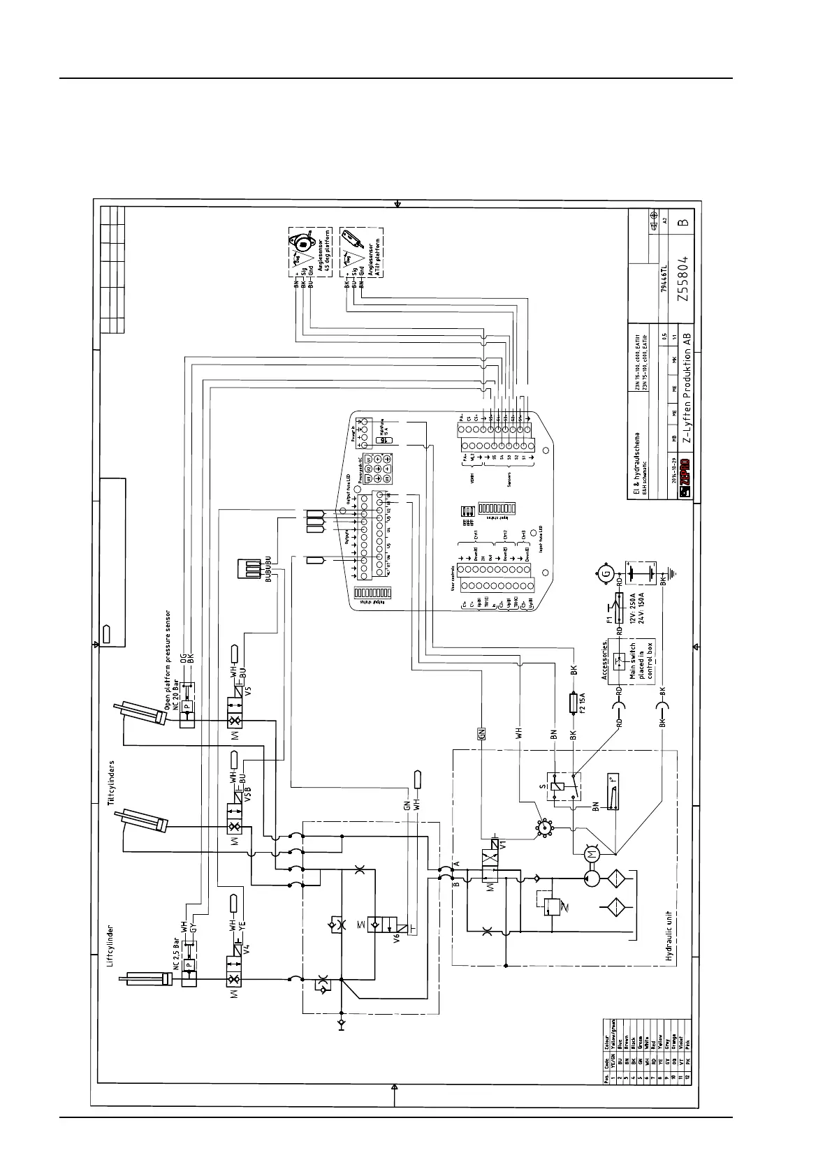
Control cards
www.zepro.com
1
1
2
2
3
3
4
4
5
5
6
6
A
B
C
D
Denna ritning är Z-Lyftens egendom och skyddad enligt internationellt gällande lag för copyright
och får ej utan Z-Lyftens skriftliga medgivande kopieras, delges eller obehörigen användas.
This drawing is property of Z-Lyften Produktion AB and is loaned subject to return upon demand. It is not
to be reproduced or used directly or indirectly in any way detrimental to the interest of Z-Lyften Produktion AB.
Där annat ej anges / Drawing
interpretation unless otherwise specified.
All measures intends finished product
Alla mått avser färdig produkt.
Benämning/Title
Material
Dimension
Datum / Date
Vikt/Weigh(kg)
Skala/Scale
Konstr./Designer
Kontr./Checked by
Godk./Approved by
Artikelnr./Stock nr.
Ritningsnr./Drawing nr.
Blad/Sheet
Format/Size
Revision
För denna ritning gäller
IS0 toleranser SMS ritregler
Toleranser/
Tolerance:
Ytjämnhet/
Surface finish:
Svets/Welding:
1
/
1
Ritad/Drawn
A HIAB brand - part of Cargotec Corporation
Samm./Used on:
GND
GND
GND
GND
Indikerar jordanslutningar, koppla dessa till någon av
styrkortets jordpunkter / Indicates ground connection,
connect these to ground connection on controlcard.
OG
BK
YE
BU
GN
GND
BN
BK
WH
GND
WH
GND
WH
GND
WH
GND
WH
BK
BU
BK
BN
WH
GY
BU
BK
RD
BN
Rev./
Rev.Tag
Datum/
Date
Ändring/
Rev. number
Införd av/
Revised by
Kontrol./
Checked
Godk./
Approved
A
2022-11-17
8130
ME 3444
MK
B
2023-08-25
8216
JN
5129
ME
2.2.12 Z3N(U), Z3NN(U), Z3NW(U) 75-100 electrical autotilt (TLC-B1)

Related product manuals