EasyManua.ls Logo

ABB COMMANDER 150 - Operating Page - Standard (Level 1)

ABB COMMANDER 150
42 pages
Print Icon
To Next Page IconTo Next Page
To Next Page IconTo Next Page
To Previous Page IconTo Previous Page
To Previous Page IconTo Previous Page
Loading...
8
------
CodE
2145.3
UN-ACK
LEVEL1
•1
27.6
2145.3
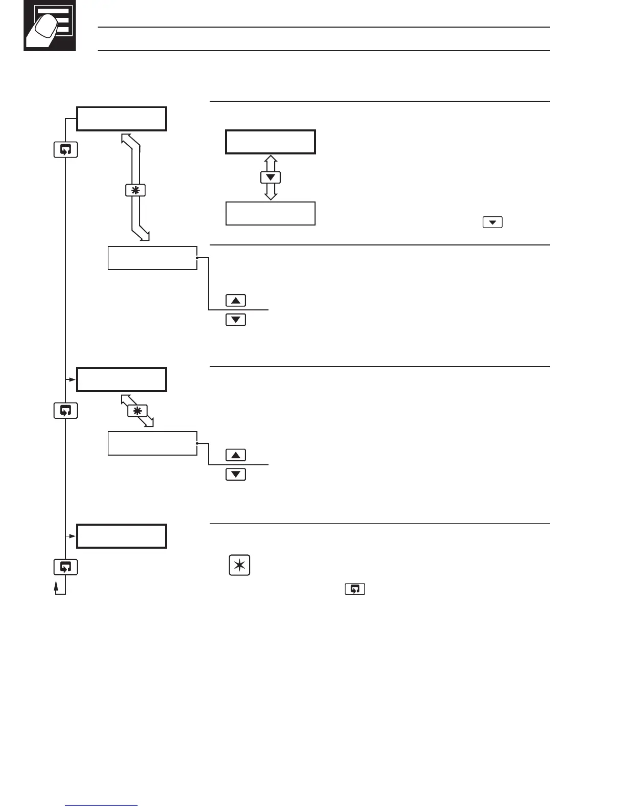
…2 OPERATOR MODE
2.2 Operating Page – Standard (Level 1)
•1 Only displayed if there is an active latch alarm.
Process Variable
Normally displayed in engineering
units.
To view the process variable in
electrical units, press the
key.
Global Alarm Acknowledge (latch alarms only)
UN-ACK. alarm unacknowledged
ACK. acknowledged
Security Code
Enter the correct code to access the setup level
(Level 2).
[0 to 9999]
Level 1
Note. To select to this frame from anywhere in
this level, press the
key for a few seconds.