EasyManua.ls Logo

ABB COMMANDER 150 - Operating Page - Totalizer (Level 1)

ABB COMMANDER 150
42 pages
Print Icon
To Next Page IconTo Next Page
To Next Page IconTo Next Page
To Previous Page IconTo Previous Page
To Previous Page IconTo Previous Page
Loading...
9
rSt-n
2145.3
ACK-n
123456
•1
•1
2 OPERATOR MODE…
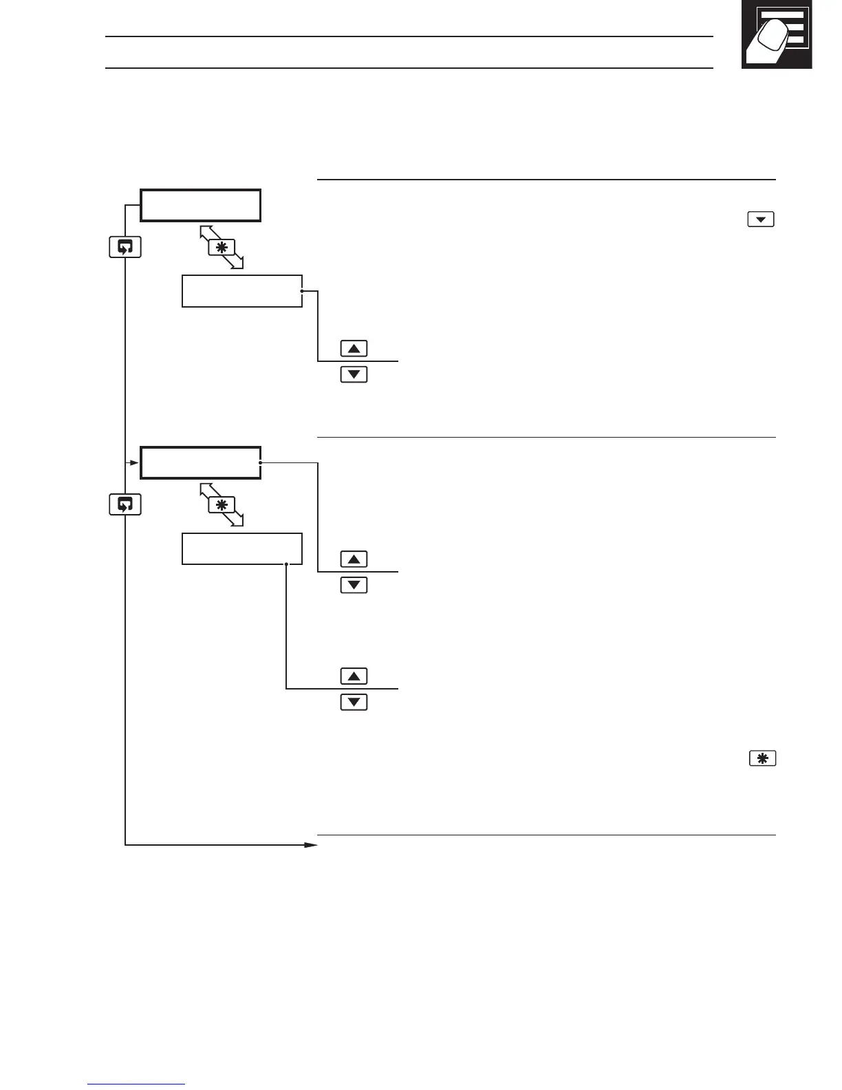
2.3 Operating Page – Totalizer (Level 1)
These frames are only displayed if the totalizer function is enabled in the configuration
level – see Section 4.3.3
•1 Totalizer stop/go and reset from these frames can be disabled – see
Section 4.3.3.
A digital input can also be used to start/stop or reset the totalizer – see Section
4.3.4
Process Variable
To view the input value (in electrical units) press the
key.
Global Alarm Acknowledge (latch alarms only)
UN-ACK. alarm unacknowledged
ACK. acknowledged
Totalizer Value
When this frame is selected the current counter status
is displayed (
t–GO or t-StOP).
Stop/Start
t–GO start totalizer
t-StOP stop totalizer
Reset
rSt-Y reset totalizer
rSt-n do not reset totalizer
To reset the totalizer, select
rSt-Y then press the
key.
Continued on next page.