EasyManua.ls Logo

ABB REF542plus - Page 89

ABB REF542plus
104 pages
Print Icon
To Next Page IconTo Next Page
To Next Page IconTo Next Page
To Previous Page IconTo Previous Page
To Previous Page IconTo Previous Page
Loading...
89
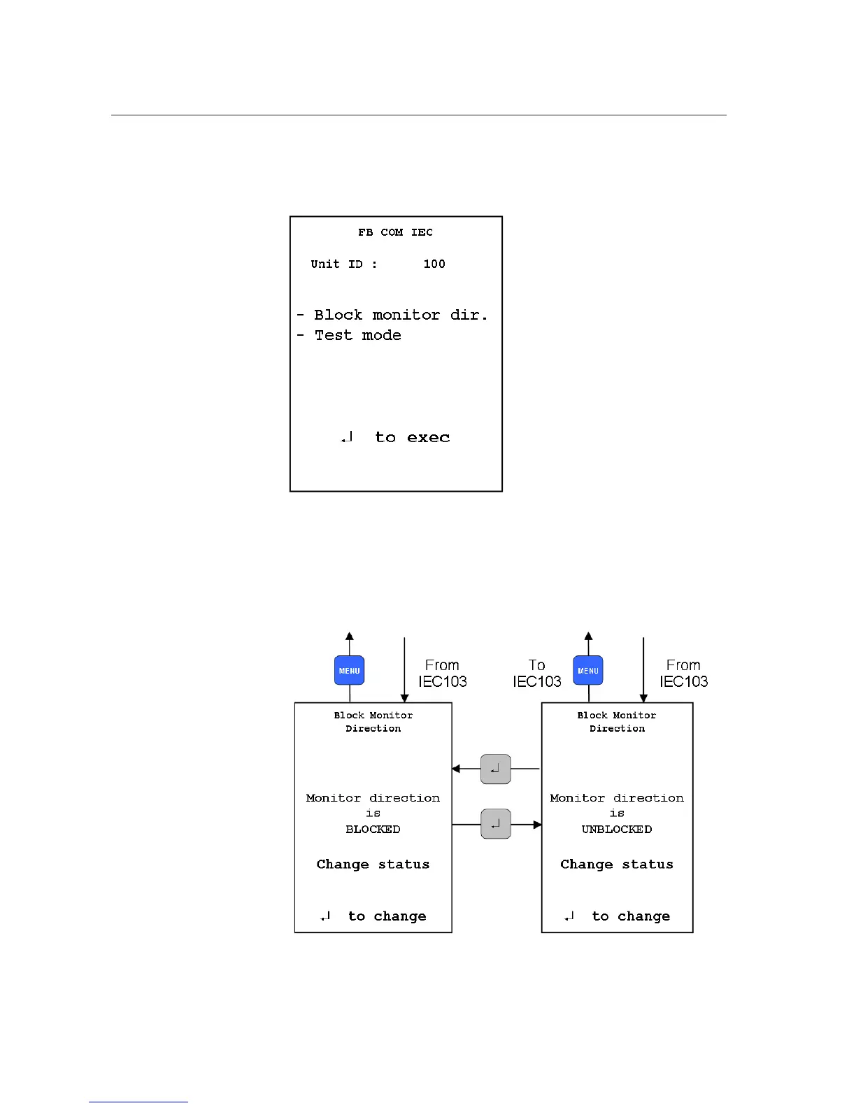
IEC Communication page
When the IEC 60870-5-103 communication module is installed the following
page is displayed.
A051645
Fig. 19.2.-13 IEC 103 communication module page
In this subpage, it is possible to block the monitoring direction of the module.
For more information, refer to the Communication Module User Manual.
A051646
Fig. 19.2.-14 IEC 103 communication, blocking the monitoring direction
1MRS755869
Multifunction Protection and Switchgear Control
Unit
Operator's manual
REF542plus

Table of Contents

Other manuals for ABB REF542plus

Related product manuals