EasyManua.ls Logo

ABB REF542plus - Page 94

ABB REF542plus
104 pages
Print Icon
To Next Page IconTo Next Page
To Next Page IconTo Next Page
To Previous Page IconTo Previous Page
To Previous Page IconTo Previous Page
Loading...
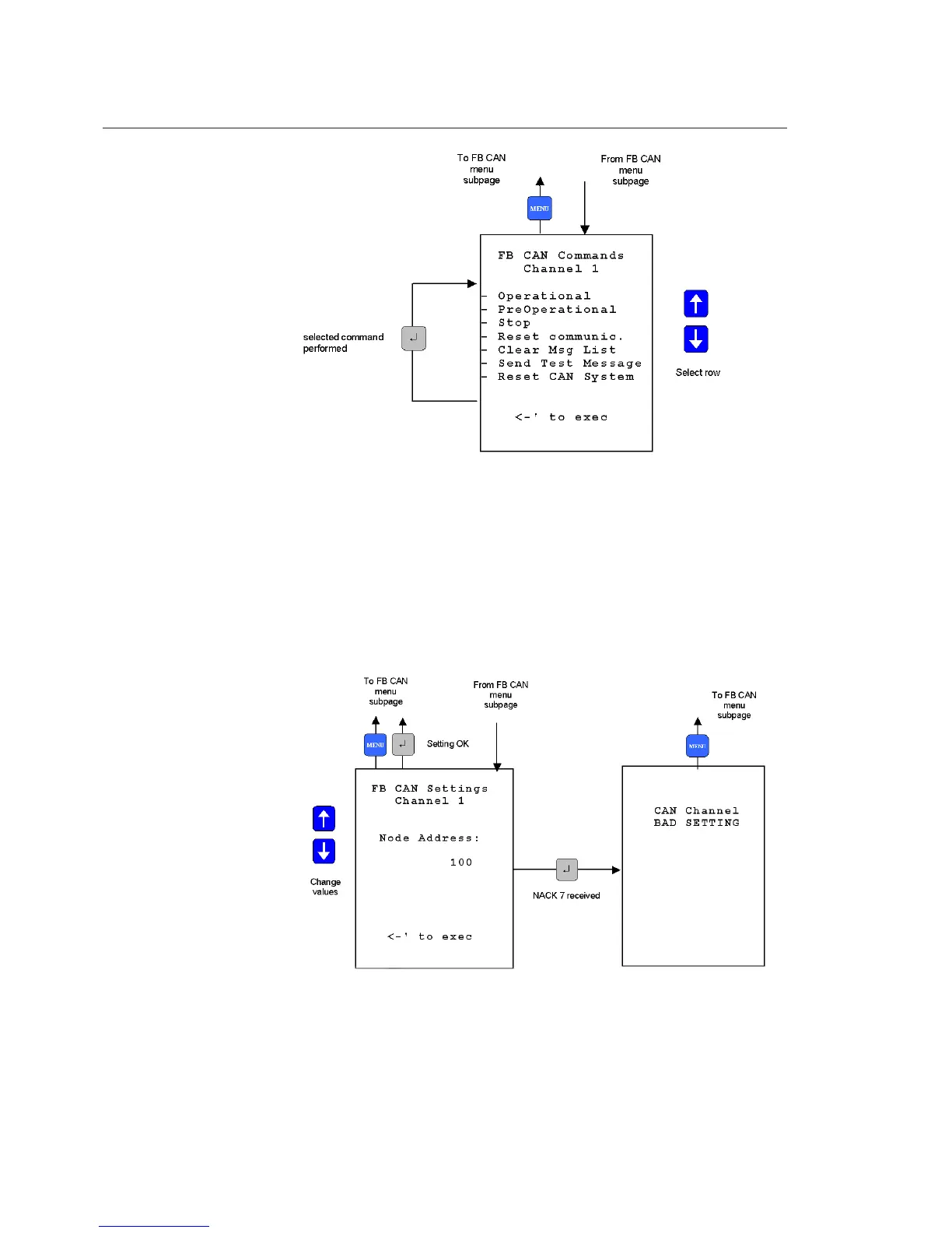
A051652
Fig. 19.2.-20 CAN communication port subpage
CAN setting subpage
In this page, it is possible to change the node address of the CAN
communication. This setting is allowed only when the REF542plus node is in
the Pre-Operational status.
A051653
Fig. 19.2.-21 CAN communication port subpage
94
REF542plus
Multifunction Protection and Switchgear Control
Unit
Operator's manual
1MRS755869

Table of Contents

Other manuals for ABB REF542plus

Related product manuals