EasyManua.ls Logo

Berkel X13 - Page 34

Berkel X13
36 pages
Print Icon
To Next Page IconTo Next Page
To Next Page IconTo Next Page
To Previous Page IconTo Previous Page
To Previous Page IconTo Previous Page
Loading...
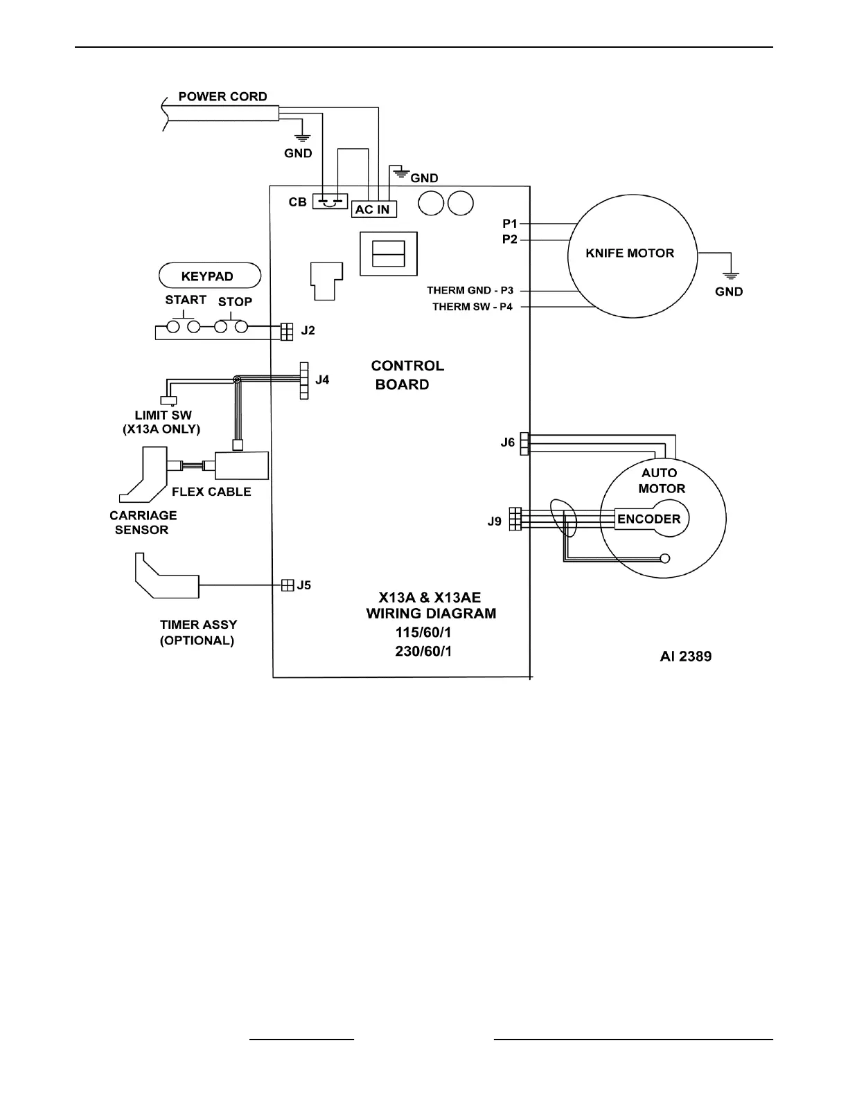
X13A & X13AE Wiring Diagram
Notes:
1. Knife can be started with carriage in any position.
2. Slicer cannot be switched from manual operation
to automatic with knife motor energized.
A. When auto engage lever is engaged with
knife motor running, hall effect switch will
signal control board to de-energize knife
motor.
Start Conditions:
1. Correct voltage supplied to slicer.
2. Red power LED lit.
3. Carriage tray secured.
A. (X13A only) Slide bar switch closed; control
board signaled that carriage is in place.
Manual Sequence:
1. Press start button - start switch closed.
2. 15VDC is applied to control board.
3. Knife motor energized.
4. Knife motor continues to run until stop button is
pressed.
NOTE: Slicers equipped with timer assembly will shut
off after 15 seconds of no slicing.
5. Press stop button - stop switch opens.
6. 15VDC is removed from control board.
7. Knife motor de-energized.
Automatic Sequence:
1. Conditions:
X13 SLICER - ELECTRICAL OPERATION
F25332 Rev. A (0718) Page 34 of 36

Table of Contents

Other manuals for Berkel X13

Related product manuals