EasyManua.ls Logo

Frick XJS 95M - Page 26

Frick XJS 95M
36 pages
Print Icon
To Next Page IconTo Next Page
To Next Page IconTo Next Page
To Previous Page IconTo Previous Page
To Previous Page IconTo Previous Page
Loading...
070-450 IOM (NOV 13)
Page 26
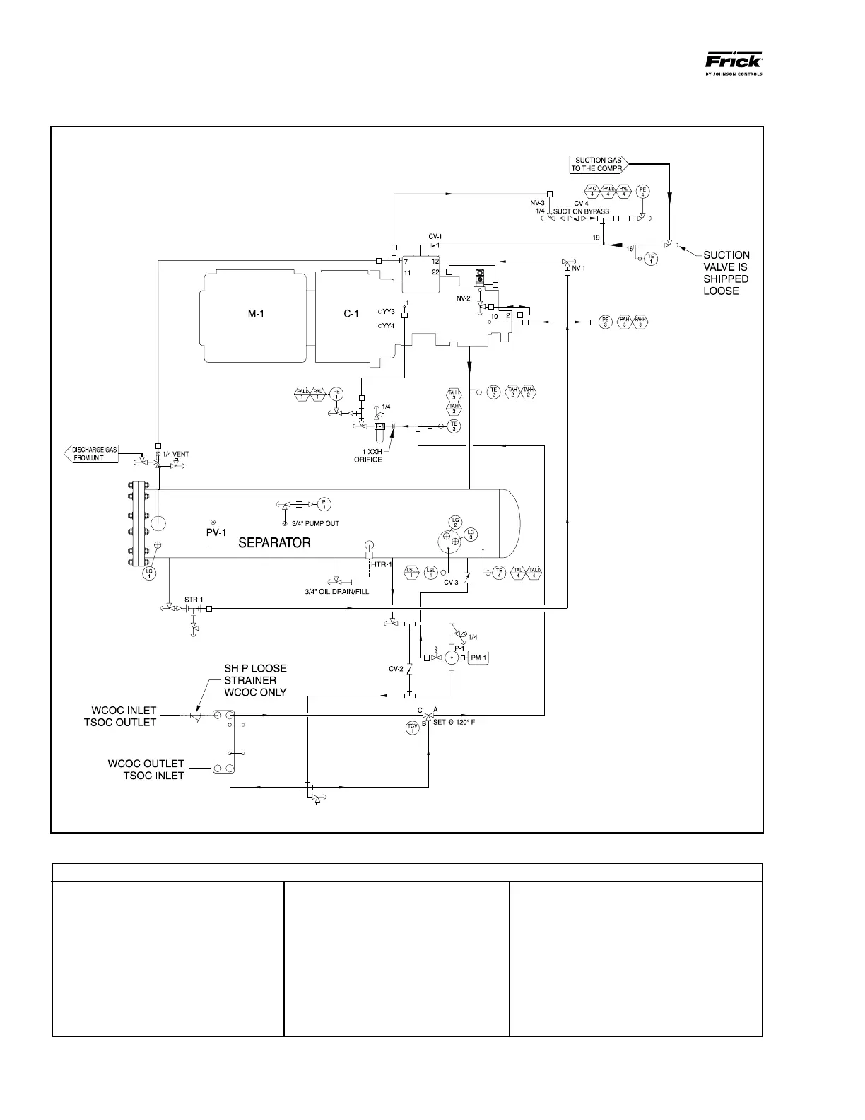
XJF ROTARY SCREW COMPRESSOR
MAINTENANCE
XJF MODELS 95 and 120 with OIL PUMP (See OIL COOLING ADDITIONS)
CONNECTIONS
1 MAIN OIL SUPPLY
2 SLIDE VALVE PISTON
3 LOW VI LIQUID INJECTION
4 HIGH VI LIQUID INJECTION
5 ECONOMIZER
6 OIL DRAIN
7 SUCTION PRESSURE
8 CLOSED THREAD
10 DISCHARGE PRESSURE
11 LIQ. INJ. BLEED LINE
12 COALESCER BLEED LINE
15 VENT - UNLOADING
16 THERMOWELL
19 SUCTION PRESSURE
NOTES:
1. PRESSURE TRANSDUCERS INDICATE:
PE-1 OIL PRESSURE
PE-3 DISCHARGE PRESSURE
PE-4 SUCTION PRESSURE
2. TEMPRERATURE PROBES INDICATE:
TE-1 SUCTION GAS TEMPERATURE
TE-2 DISCHARGE GAS TEMPERATURE
TE-3 LUBE OIL TEMPERATURE
TE-4 SEPARATOR OIL TEMPERATURE
3. TERMINATIONS "A" THROUGH "C" REFER
TO CONNECTION POINTS FOR VARIOUS OP-
TIONS.
LEGEND (Cont.)

Table of Contents

Related product manuals