EasyManua.ls Logo

Frigomat CHEF 30 LCD - Page 124

Frigomat CHEF 30 LCD
Print Icon
To Next Page IconTo Next Page
To Next Page IconTo Next Page
To Previous Page IconTo Previous Page
To Previous Page IconTo Previous Page
Loading...
3
-
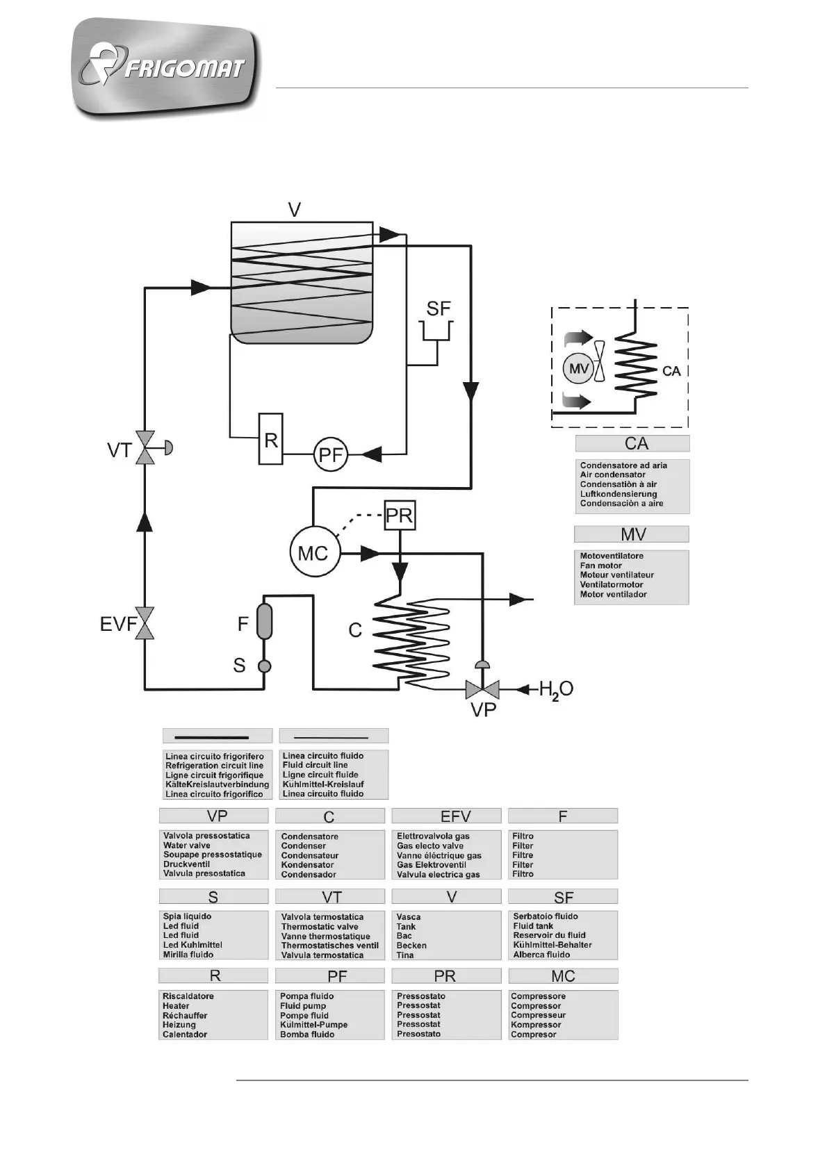
APPENDICI
9.3 CHEF
Schema circuito frigorifero / Refrigerant circuit diagram / Schéma du circuit
frigorifique / Kühlnetzplan / Esquema circuito frigorifico

Related product manuals