EasyManua.ls Logo

Frymaster 45 Series - Page 43

Frymaster 45 Series
86 pages
Print Icon
To Next Page IconTo Next Page
To Next Page IconTo Next Page
To Previous Page IconTo Previous Page
To Previous Page IconTo Previous Page
Loading...
1-37
8050535B
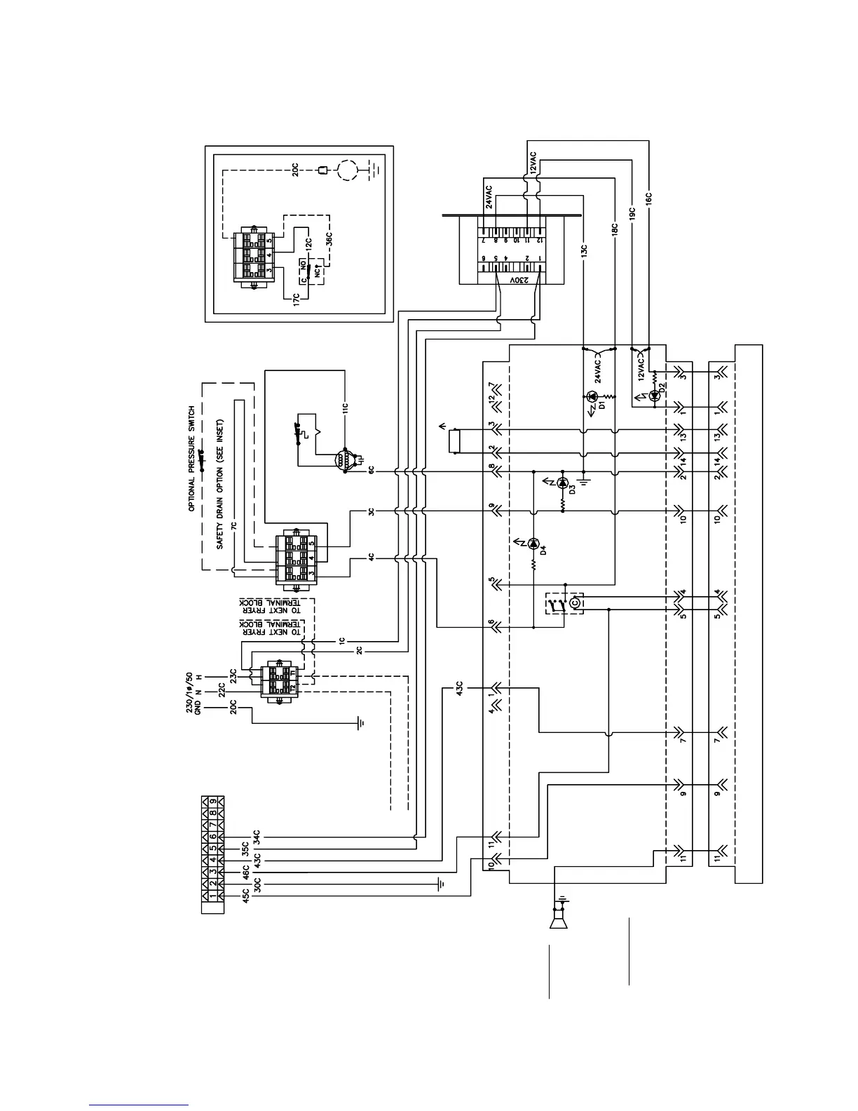
COMPUTER BASKET LIFT TIMER ANALOG CONTROLLER DIGITAL CONTROLLER
INSET
SOUND DEVICE
(FOR CONTROLLERS ONLY)
CAPACITOR
THERMOCOUPLE
GAS VALVE
HI-LIMIT T'STAT
PROBE
GAS VALVE RELAY
TO FILTER TERMINAL BLOCK
TO FILTER TERMINAL BLOCK
OPTIONAL BASKET LIFT FOR 45 SERIES ONLY
SOUND DEVICE
FOR COMPUTER OR
BASKET LIFT TIMER
ONLY.
INTERFACE BOARD
PLAN WIRING DIAGRAM
CE 230V MJ45 W/COMPUTER AND BASKET LIFT

Table of Contents

Related product manuals