EasyManua.ls Logo

Frymaster 45 Series - Page 44

Frymaster 45 Series
86 pages
Print Icon
To Next Page IconTo Next Page
To Next Page IconTo Next Page
To Previous Page IconTo Previous Page
To Previous Page IconTo Previous Page
Loading...
1-38
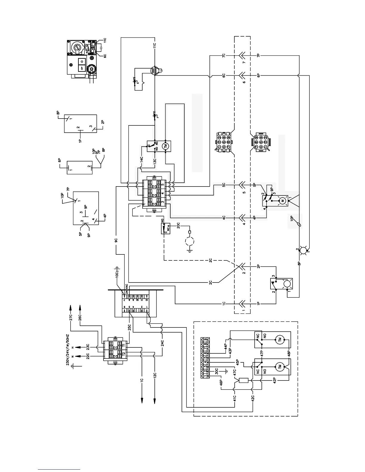
SCREENED AREA FOR MELT CYCLE OPERATION
MELT CYCLE SWITCH/LIGHT
MELT CYCLE TIMER
OPERATING THERMOSTAT
THERMOCOUPLE
DISCONNECT PLUG
8050534D
CAPACITOR
GAS VALVE
HIGH LIMIT THERMOSTAT
GAS VALVE
OPERATING
THERMOSTAT
THERMOCOUPLE
HIGH LIMIT
THERMOSTAT
ON/OFF SWITCHHEATING LIGHTMELT CYCLE SWITCH/LIGHT
SAFETY DRAIN OPTION
SOUND DEVICE
HEATING LIGHT
ON/OFF SWITCH
TO NEXT FRYER
TERMINAL BLOCK
TO NEXT FRYER
TERMINAL BLOCK
POWER
TO FILTER
TO FILTER
TO BASKET LIFT (OPTIONAL)
PLAN WIRING DIAGRAM
CE FM/MJ 45 W/0 COMPUTER

Table of Contents

Related product manuals