EasyManua.ls Logo

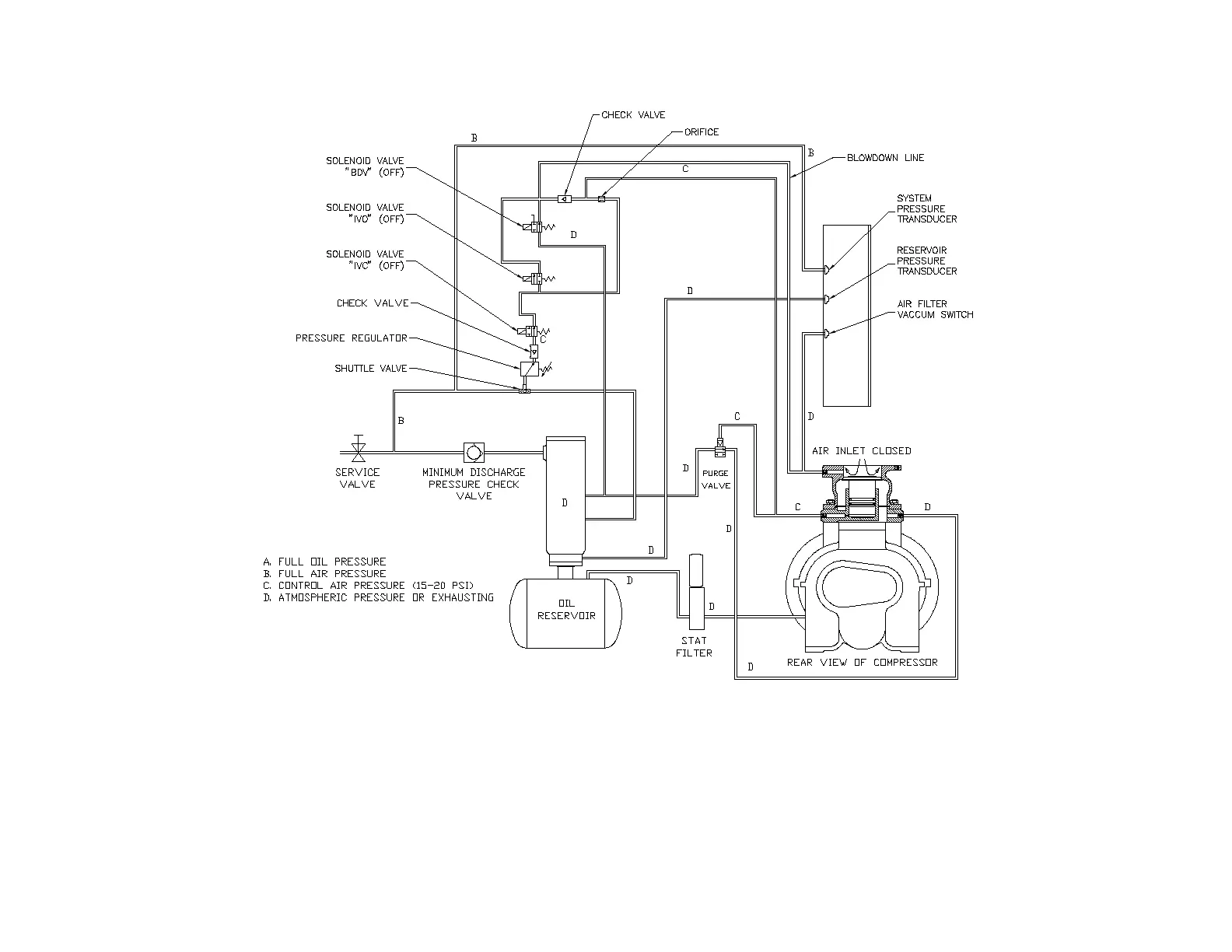
Gardner Denver EBU99E - Figure 4-10 - Control Schematic - Compressor Unloaded - Low Demand Mode or Auto Mode

Gardner Denver EBU99E
78 pages
Print Icon
To Next Page IconTo Next Page
To Next Page IconTo Next Page
To Previous Page IconTo Previous Page
To Previous Page IconTo Previous Page
Loading...
13-21-602 Page 40
Figure 4-10CONTROL SCHEMATIC COMPRESSOR UNLOADED LOW DEMAND MODE OR AUTO MODE
EBQ & EBU UNITS ONLY
213EDM797-A
(Ref. Drawing)

Table of Contents

Related product manuals