EasyManua.ls Logo

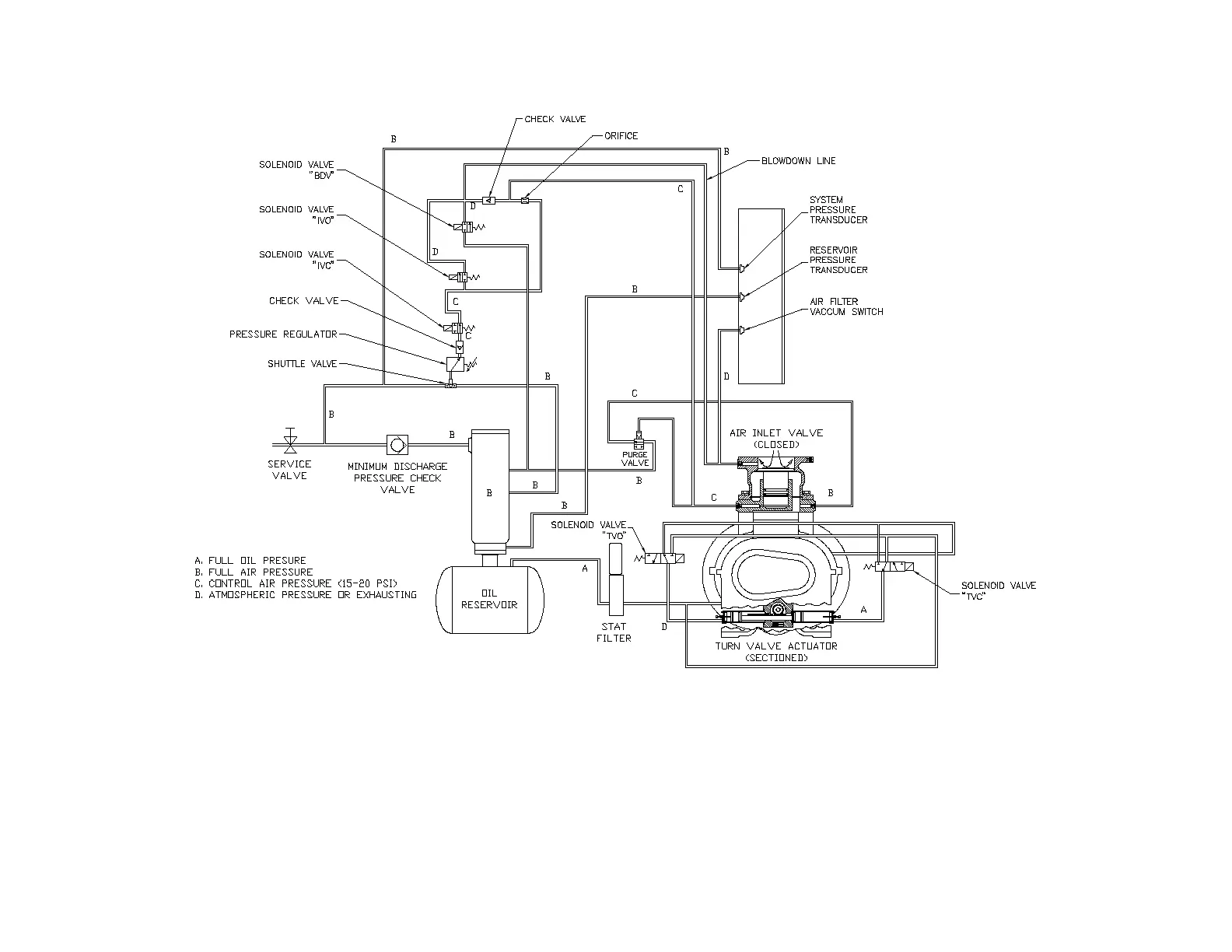
Gardner Denver EBU99E - Figure 4-12 - Control Schematic - Compressor Fully Unloaded - Low Demand Mode Switch off

Gardner Denver EBU99E
78 pages
Print Icon
To Next Page IconTo Next Page
To Next Page IconTo Next Page
To Previous Page IconTo Previous Page
To Previous Page IconTo Previous Page
Loading...
13-21-602 Page 42
Figure 4-12
CONTROL SCHEMATIC COMPRESSOR FULLY UNLOADED LOW DEMAND MODE SWITCH OFF
EAQ & EAU UNITS ONLY
212EDM797-A
(Ref. Drawing)

Table of Contents

Related product manuals