EasyManua.ls Logo

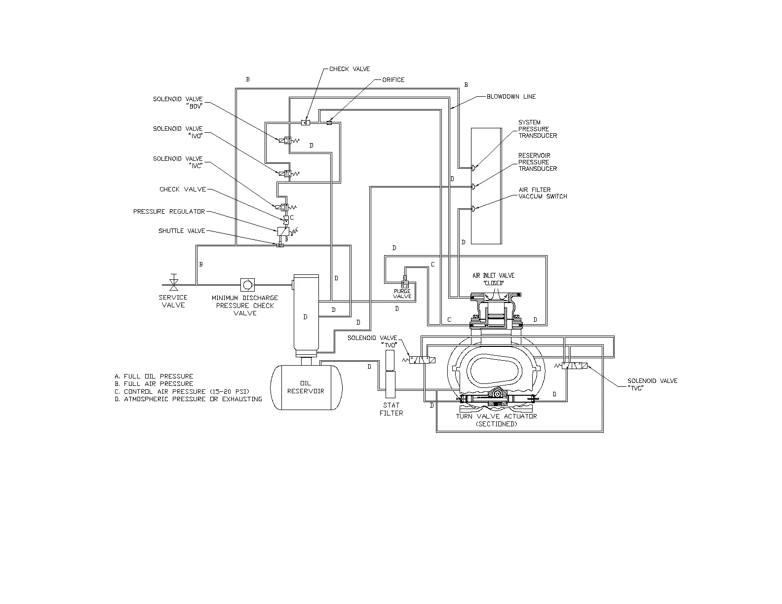
Gardner Denver EBU99E - Figure 4-13- Control Schematic - Compressor Fully Loaded - Low Demand Mode Switch on

Gardner Denver EBU99E
78 pages
Print Icon
To Next Page IconTo Next Page
To Next Page IconTo Next Page
To Previous Page IconTo Previous Page
To Previous Page IconTo Previous Page
Loading...
13-21-602 Page 43
Figure 4-13CONTROL SCHEMATIC COMPRESSOR FULLY LOADED LOW DEMAND MODE SWITCH ON
EAQ & EAU UNITS ONLY
214EDM797-A
(Ref. Drawing)

Table of Contents

Related product manuals