EasyManua.ls Logo

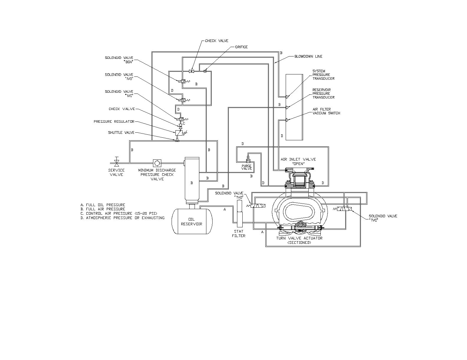
Gardner Denver EBU99E - Figure 4-11 - Control Schematic - Compressor at Full Load

Gardner Denver EBU99E
78 pages
Print Icon
To Next Page IconTo Next Page
To Next Page IconTo Next Page
To Previous Page IconTo Previous Page
To Previous Page IconTo Previous Page
Loading...
13-21-602 Page 41
Figure 4-11 – CONTROL SCHEMATIC – COMPRESSOR AT FULL LOAD
EAQ & EAU UNITS ONLY
210EDM797-A
(Ref. Drawing)

Table of Contents

Related product manuals