EasyManua.ls Logo

Gas Data GFM436 - Page 55

Default Icon
99 pages
Print Icon
To Next Page IconTo Next Page
To Next Page IconTo Next Page
To Previous Page IconTo Previous Page
To Previous Page IconTo Previous Page
Loading...
9ENG8008 GFM436 User Manual
Storing Data - 55
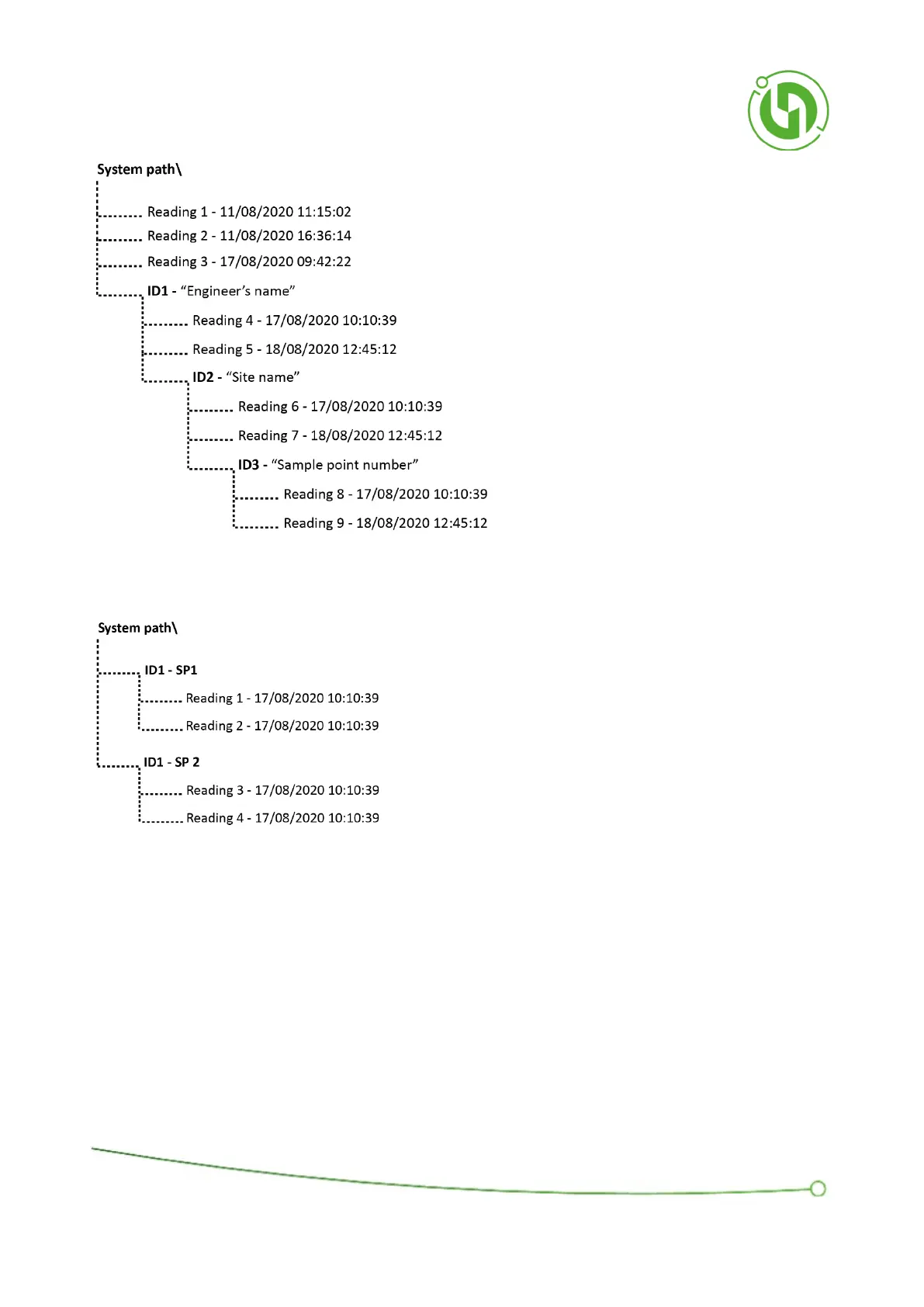
The two diagrams below show examples of how a user may configure the IDs. The first example is a very simple set
up. This may be used if the instrument has one user on one site.
The second example shows a much more complicated set up which would be used if there are multiple users,
across a variety of sites.

Table of Contents

Related product manuals