EasyManua.ls Logo

Gravely Promaster 400 - Wiring Diagrams

Gravely Promaster 400
66 pages
Print Icon
To Next Page IconTo Next Page
To Next Page IconTo Next Page
To Previous Page IconTo Previous Page
To Previous Page IconTo Previous Page
Loading...
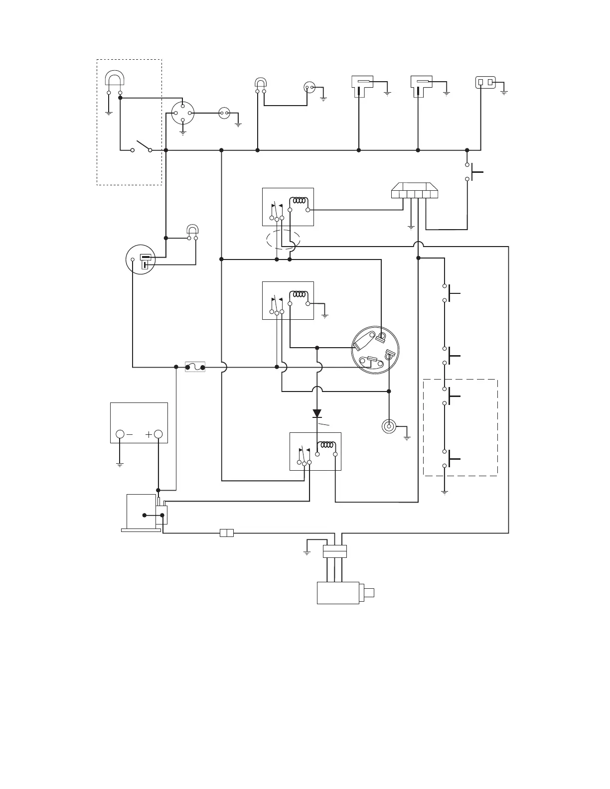
10 - 55
Model 989057, 306
ST
B
I
50
ABCDEF
1
G
I
S
2
1
87a
30
85
86
87
START
RELAY
WHITE
87a
30
85
86
87
87a
30
85
86
87
BLACK
SEAT
LID
SWITCH
HOOD
SWITCH
1
2
1
2
RED/YELLOW
RED
BLACK
RED
BROWN
GRAY
BLACK
BLACK
WHITE / RED
BLACK
1
2
BLACK BLACK
1
2
1
2
BLACK
2
1
BROWN / YELLOW
PURPLE
GREEN / WHITE
RED / WHITE
WHITE
ORANGE
YELLOW
BLACK
OIL
PRESSURE
LIGHT
ALTERNATOR
BATTERY
SOLENIOD
STARTER
FUEL
SOLENIOD
GLOW PLUG
(ENGINE)
KEY
SWITCH
GLOW PLUG RELAY
HOUR METER
HEAD LIGHT
LIGHT
SWITCH
CRUISE
CONTROL
CAB POWER
SUPPLY
SEAT
SWITCH
TIME DELAY MODULE
HOLD RELAY
PTO
CLUTCH
SWITCH
HIGH / LOW
NEUTRAL
SWITCH
WATER
TEMP
GAUGE
WATER
TEMP
SENDER
(ENGINE)
OIL PRESSURE
SWITCH
(ENGINE)
PINK
RED
BLACK
BLUE / WHITE
CHARGE
LIGHT
1
2
1
2
RED
FUSE
30 AMP
123
RED
BLACK
RED/YELLOW
AB
PURPLE
YELLOW / RED
RED / VIOLET
BLACK
BLACK
BLACK
(Optional)

Table of Contents

Related product manuals