EasyManua.ls Logo

HydraMaster MAXX 450D - Page 168

Default Icon
187 pages
Print Icon
To Next Page IconTo Next Page
To Next Page IconTo Next Page
To Previous Page IconTo Previous Page
To Previous Page IconTo Previous Page
Loading...
Page 10-2 MAXX 450D/470D/Diesel
HydraMaster Corporation
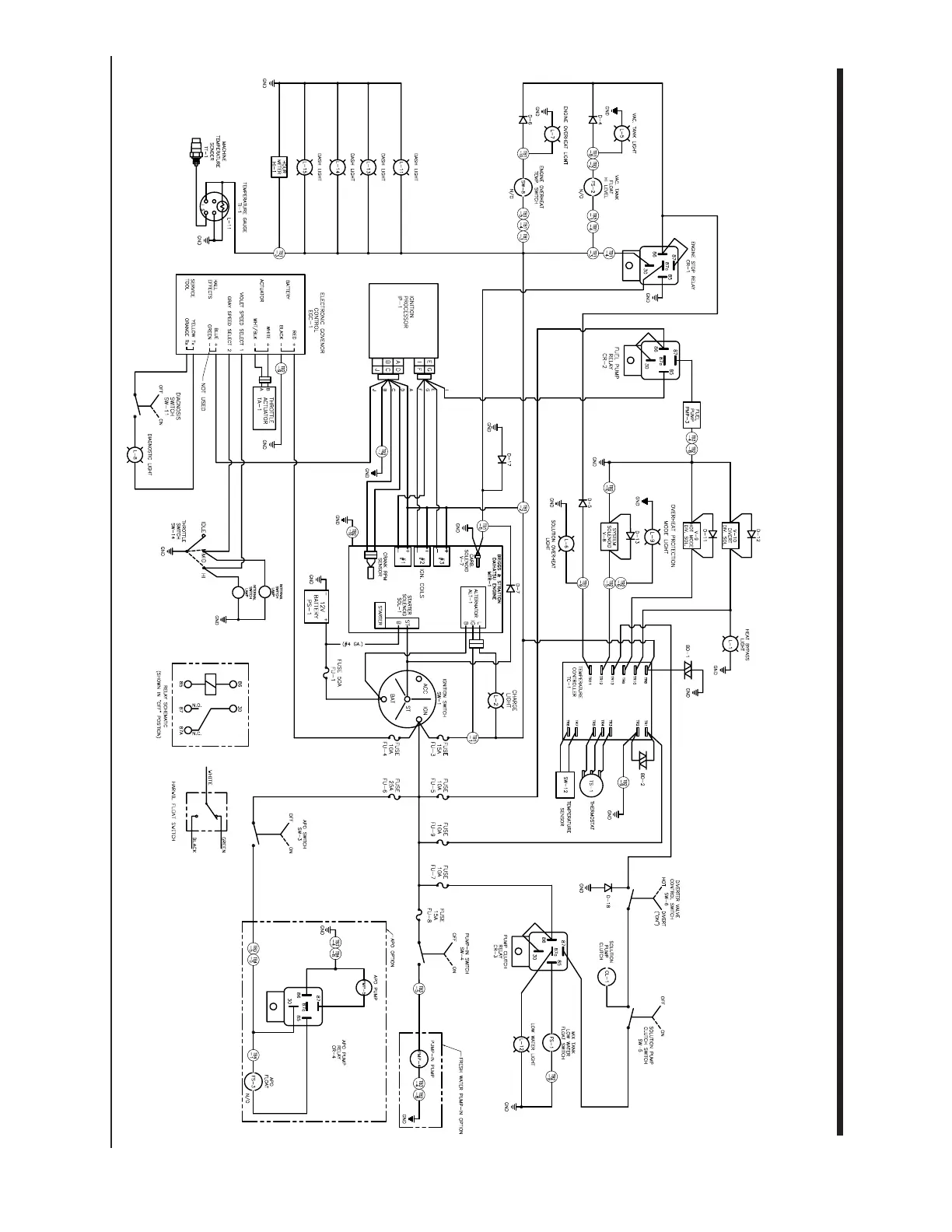
Figure 10-1 Wiring Schematic - 450D and 470D
D-4380 Rev F
05/19/2006