EasyManua.ls Logo

ION FALCO - Configurations of the 4 - 20 Ma Current Loop

ION FALCO
46 pages
Print Icon
To Next Page IconTo Next Page
To Next Page IconTo Next Page
To Previous Page IconTo Previous Page
To Previous Page IconTo Previous Page
Loading...
FALCO Instrument User Manual V1.2R
Unrivalled Gas Detection. Page 19 of 46 ionscience.com
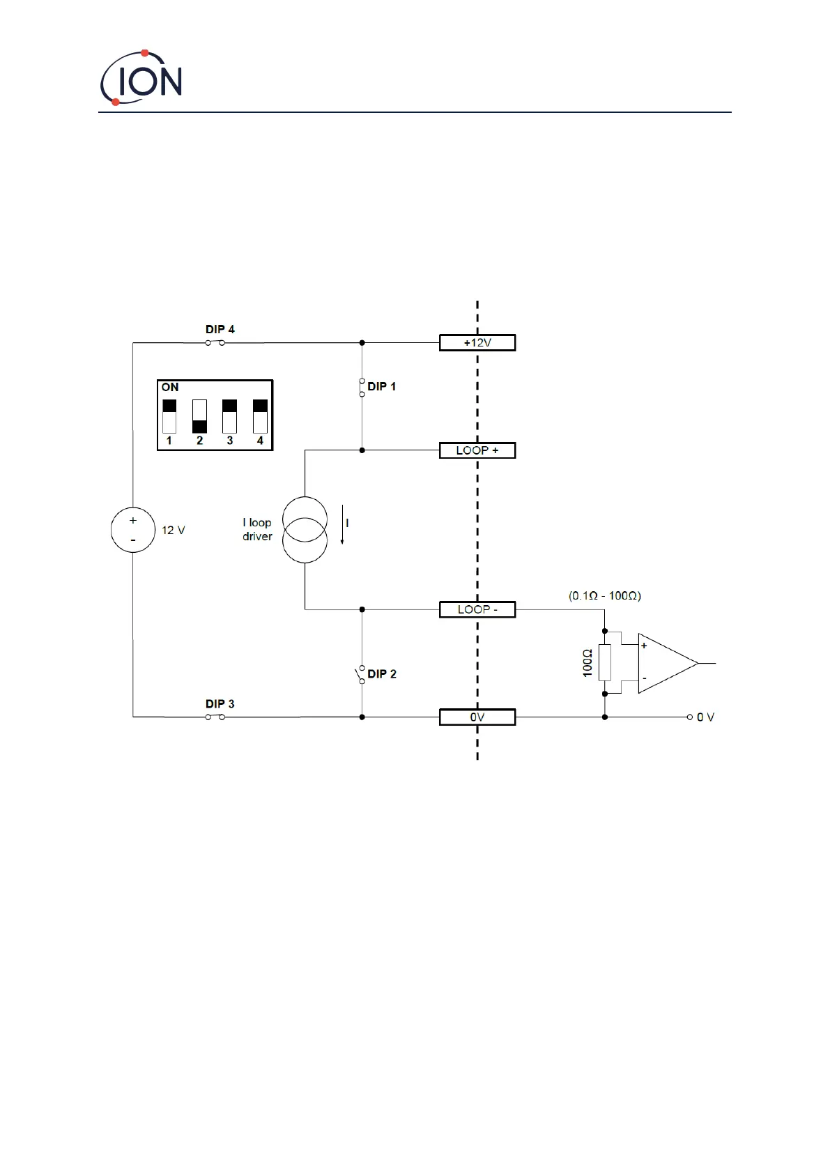
Configurations of the 4 20 mA Current Loop
The Falco has internal power supply and current source. Depending on the installation site requirements there
are several possible configurations, see the following block diagrams and DIP switch settings to suit the
application. All configurations are galvanically isolated from the 8 40 Vdc power supply used to power the
Falco instrument.
This DIP switch can be found near the ribbon cable and is labelled 4 - 20mA LOOP.
Falco Current Loop Configuration 1 active current loop, using internal power supply connected to the current
source.

Table of Contents