EasyManua.ls Logo

KITO ER2 - Page 150

KITO ER2
164 pages
Print Icon
To Next Page IconTo Next Page
To Next Page IconTo Next Page
To Previous Page IconTo Previous Page
To Previous Page IconTo Previous Page
Loading...
150
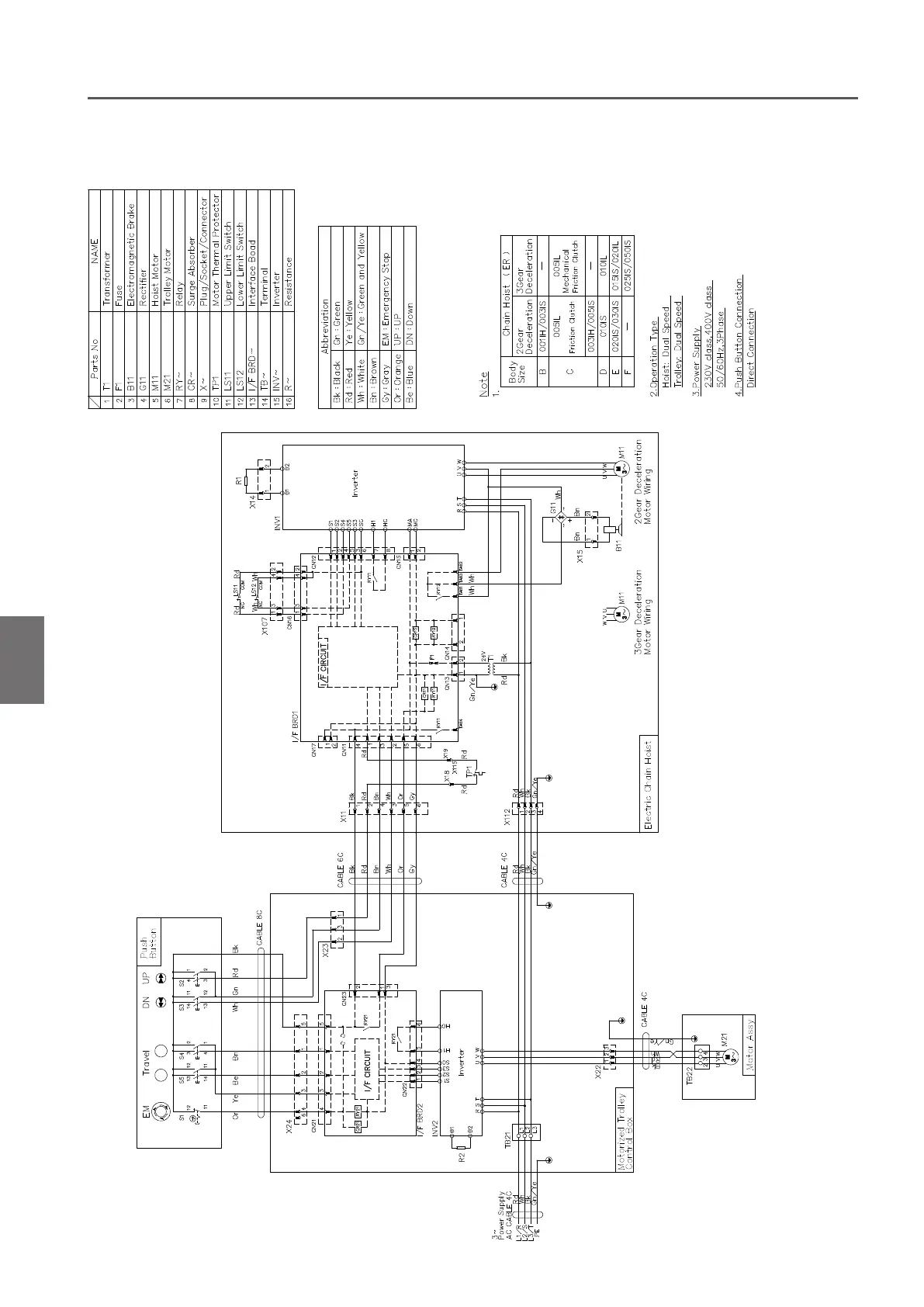
Technical Material (continued)
Appendix
A
Technical Material
230V class , 400V class (Direct Connection)

Table of Contents

Related product manuals