EasyManua.ls Logo

Kollmorgen SERVOSTAR 601

Kollmorgen SERVOSTAR 601
122 pages
To Next Page IconTo Next Page
To Next Page IconTo Next Page
To Previous Page IconTo Previous Page
To Previous Page IconTo Previous Page
Loading...
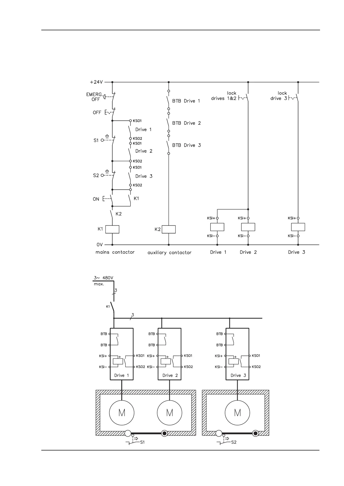
10.1.8 Application example category 1 according to EN954-1
Flowchart for stop and emergency stop category 0.
10.1.8.1 Control circuit
10.1.8.2 Mains supply circuit
SERVOSTAR
®
601...620 Instructions Manual 95
Kollmorgen
07/2010 Expansions / Accessories

Table of Contents

Other manuals for Kollmorgen SERVOSTAR 601

Related product manuals