EasyManua.ls Logo

Komatsu 730E - Pressure Failure Detection Circuits

Komatsu 730E
182 pages
Print Icon
To Next Page IconTo Next Page
To Next Page IconTo Next Page
To Previous Page IconTo Previous Page
To Previous Page IconTo Previous Page
Loading...
OM4211 07/09 Maintenance - Section 42
Automatic Lubrication System Page 42-7
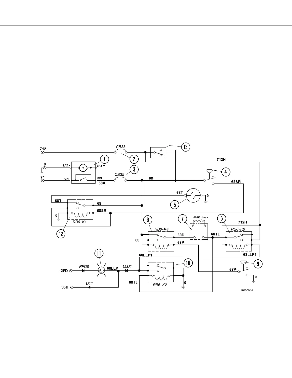
Pressure Failure Detection Circuits
1. When the lubrication cycle is initiated, 24VDC
flows through relay RB6-K4 (8, Figure 42-6) N.C.
contacts to one minute time delay module (7).
2. If the system is operating normally, grease pres-
sure at the rear axle injector bank will rise to
pressure switch (9) setting of 13 790 kPa (2,000
psi), closing the switch contacts and energizing
relay RB6-K4 (8), removing 24 Volts from the
time delay module. The timer is then reset and
no current will flow from the timer output terminal.
3. If a problem occurs and the system is not able
to attain
13 790 kPa
(2,000 psi), then time delay
module (7) will energize relay RB6-K2 after 60
seconds, turning on the Low Lubrication Sys-
tem Pressure warning lamp on the overhead
display. After RB6-K2 energizes, it will ground
the coil of RB6-K6 and allow it to energize.
4. Once RB6-K6 is energized, it will latch and
remain latched as long as the key switch is on.
Also, RB6-K2 will remain energized and the
Low Lubrication Pressure Warning light will
remain on to notify the operator a problem
exists and the system requires service.
5. The warning circuits are reset when the key
switch is turned off.
FIGURE 42-6. ELECTRICAL SCHEMATIC
1. Lubrication Cycle Timer
2. Circuit Breaker 33 (Power Distribution
Module in Cab)
3. Circuit Breaker 35 (Power Distribution
Module in Cab)
4. Pressure Switch (On Grease Pump)
5. Pump Solenoid Valve
6. Relay Board 6, Relay K6
7. Time Delay Module
8. Relay Board 6, Relay K4
9. Pressure Switch (Rear Axle Injector Bank)
10. Relay Board 6, Relay K2
11. Auto Lubrication Low Pressure Warning Lamp
12. Relay Board 6, Relay K1
13. Lube Test Switch (Optional)

Table of Contents

Other manuals for Komatsu 730E

Related product manuals